Kia Picanto (JA): Motorsteuerung/Kraftstoffsystem

Kia Picanto (JA) Reparaturanleitung / Motorsteuerung/Kraftstoffsystem

Technische daten

Technische Daten
Kraftstofffördersystem

Bauteil
SPEZIFIKATION
Kraftstofftank
Kapazität
35 L (9,2 U.S. gal, 37,0 U.S. qt, 30,8 lmp.qt.)
KRAFTSTOFFFILTER
Typ
Papierfiltertyp
Kraftstoffdruck
Niederdruck-Kraftstoffleitung
480 ~ 520 kPa (4,9 ~ 5,3 kg/cm²)
Hochdruck-Kraftstoffleitung
2 ~ 20 MPa (20,4 ~ 203,9 kgf/cm²)
Kraftstoffpumpe
Typ
elektrisch, im Tank eingebaut
Antrieb durch
Elektromotor
HOCHDRUCK-KRAFTSTOFFPUMPE
Typ
Mechanische Ausführung
Antrieb durch
Nockenwelle

SENSOREN

Drosselklappensensor (TPS) [in ETC-Modul integriert]

Pos.
Prozentuale Öffnung (%)
Ausgangsspannung (V) [Vref = 5V]
TPS1
im Leerlauf
8,5 ~ 11,5
0,43 ~ 0,58
W.O.T
88 ~ 96
4,40 ~ 4,80
TPS2
im Leerlauf
88,5 ~ 91,5
4,43 ~ 4,58
W.O.T
2 ~ 10
0,10 ~ 0,50
Notlaufregelung
Drosselklappe hängt bei 5°
Versorgungsspannung (V)
4,8 - 5,2
Typ
Kontaktloser Hall-IC-Sensor [in ETC-Modul integriert]

ANSAUGKRÜMMERABSOLUTDRUCKSENOSR (MAPS)

▷ Typ: Piezo-Wirkdrucksensor

deckel
[kPa (kg/cm²)]
Ausgangsspannung (V) [Vref = 5V]
32.5 (0.33, 4.71)
0,5
284 (2.90, 41.19)
4,5

Ansauglufttemperatursensor (IATS)

▶ Typ: Thermistortyp

Temperatur
Widerstand [kΩ]
°C
°F
+40
+40
40,93 ~ 48,35
-30
-22
23,43 ~ 27,34
+20
+4
13,89 ~ 16,03
-10
14
8,5 ~ 9,7
0
32
5,38 ~ 6,09
10
50
3,48 ~ 3,90
20
68
2,31 ~ 2,57
30
86
1,9 ~ 2,1
40
104
1,08 ~ 1,21
50
122
0,76 ~ 0,85
60
140
0,54 ~ 0,62
70
158
0,40 ~ 0,45
80
80
0,29 ~ 0,34
90
194
0,22 ~ 0,26
100
212
0,17 ~ 0,20
110
230
0,13 ~ 0,15
120
248
0,10 ~ 0,12
130
266
0,08 ~ 0,09

Außentemperatursensor (ATS)

▷ Typ: Thermistortyp

Temperatur (°C)
WIDERSTAND (kΩ)
-40
811.1 ~ 956.8
-20
255.6 ~ 287.7
0
91.5 ~ 98.8
20
36.6 ~ 38.0
30
23.8 ~ 24.7
40
15.7 ~ 16.6
50
10.6 ~ 11.3
60
7.2 ~ 7.9
80
3.6 ~ 4.0

LADEDRUCKSENSOR (BPS)

deckel
[kPa (kg/cm²)]
Ausgangsspannung (V) [Vref = 5V]
32.5 (0.33, 4.71)
0,5
284 (2.90, 41.19)
4,5

▷ Typ: Piezo-Wirkdrucksensor

KÜHLMITTELTEMPERATURSENSOR (ECTS)

▶ Typ: Thermistortyp

Temperatur
Widerstand [kΩ]
°C
°F
+40
+40
48,14
+20
+4
14,13 - 16,83
0
32
5,79
20
68
2,31 - 2,59
40
104
1,15
60
140
0,59
80
80
0,32
100
212
0,19
110
230
0,145 ~ 0,149
120
248
0,12

KURBELWINKELSENSOR (CKPS)

OHNE - ISG

Pos.
SPEZIFIKATION
Typ
Magnetfeldempfindlich
Spulenwiderstand (Ω)
819 ~ 1001 [20°C (68°F)]
Stift
2

Nur ISG

Pos.
SPEZIFIKATION
Typ
Halleffekt-Sensor
Luftspalt (mm)
0,5 ~ 1,5
Stift
3

NOCKENWELLENSENSOR (CMPS)

Pos.
SPEZIFIKATION
Typ
Halleffekt-Sensor
Luftspalt (mm)
0,5 ~ 1,5
Stift
3

Klopfsensor (KS)

Pos.
SPEZIFIKATION
Widerstand (kΩ)
4,87
Kapazität (pF)
850 ~ 1150
Typ
Piezoelektrizität
Stift
2

Beheizte Lambdasonde (HO2S)

HO2S [Reihe 1/Sonde 1]

Pos.
SPEZIFIKATION
Heizungswiderstand (Ω)
2,5 ~ 4,0 [20°C]
Typ
Linear
Stift
6

HO2S (Reihe 1/Sonde 2)

Pos.
SPEZIFIKATION
Heizungswiderstand (Ω)
ca. 9,0 [20°C (68°F)]
Typ
binär
Stift
4

RAIL-DRUCKSENSOR (RPS)

Pos.
SPEZIFIKATION
Nennspannung (V)
5
Betriebsspannung (V)
4,75 ~ 5,25
Stecker
3

deckel
Ausgangsspannung (V) [Vref=5 V]
bar
[MPa (kgf/cm²)]
0
0 (0, 0)
0,5
175
14 (142, 2031)
2,5
350
28 (286, 4061)
4,5

GASPEDALSENSOR (APS)

GASPEDAL
POSITION
Ausgangsspannung (V) [Vref = 5V]
APS1
APS2
im Leerlauf
0,7 ~ 0,8
0,32 - 0,42
W.O.T
3.98 - 4.22
1,93 ~ 2,17

Sensor des elektrischen WGT-Stellantriebs [in EWGA integriert]

Pos.
SPEZIFIKATION
Versorgungsspannung (V)
4, 6

Stellantrieb

DC-Motor [in ETC-Modul integriert]

Pos.
SPEZIFIKATION
Spulenwiderstand (Ω)
0,3 ~ 100 [20°C]
Maximal zulässiger Strom (A)
< 10,0
Typ
DC-Motor [in ETC-Modul integriert]

INJEKTOR

Pos.
SPEZIFIKATION
Spulenwiderstand (Ω)
1.5 ± 0.075 [20°C(68°F)]
Kraftstoffdruck
bar
200 ~ 267
MPa
20,0 ~ 26,7
kg/cm²
203 ~ 2722,6
Psi
2900 ~ 3872,5
Stift
2

SPÜLMAGNETVENTIL (PCSV)

Pos.
SPEZIFIKATION
Spulenwiderstand (Ω)
18,5 - 22,5 [23°C]
Stift
2

CVVT-Ölregelventil (OCV)

Pos.
SPEZIFIKATION
Spulenwiderstand (Ω)
6,9 ~ 7,9 [20 °C]
Steuerstrom (mA)
100 ~ 1000
Nennspannung (V)
12
Isolationswiderstand (mΩ)
50 [DC 500 V/1 Min]
Stift
2

DC-Motor des elektrischen WGT-Stellantriebs [in EWGA integriert]

Pos.
SPEZIFIKATION
Max. Strom (A)
6
Spulenwiderstand (Ω)
2,4 ± 0,36
Versorgungsspannung (V)
13,5
Versorgungsspannungsbereich (V)
9 - 16
Betriebsfrequenz (KHz)
0,9 ~ 1,1

RCV-Steuermagnetventil

Pos.
SPEZIFIKATION
Spulenwiderstand [Ω]
28,3-31,1 [20°C(68°F)]
Stift
2

Kraftstoffdruckregelventil (FPCV)

Pos.
SPEZIFIKATION
Spulenwiderstand (Ω)
0,54 [20 °C]
Stift
2
Spitzenstrom (A)
5,3
Haltestrom (A)
2,68
Hochdruck-Kraftstoffdruck
bar
20 ~ 200
MPa
2 ~ 20
kg/cm²
20,4 ~ 203,9
Psi
290,1 ~ 2900,8

Wartungsstandard

Pos.
SPEZIFIKATION
Zündeinstellung (°)
BTDC 0° ± 10°
Leerlaufdrehzahl (1/Min)
KLIMAANLAGE AUS
(Neutral, N, P-Bereich)
850 ± 100
KLIMAANLAGE EIN
850 ± 100

Anzugsdrehmomente
Motorsteuersystem

Pos.
kgm
Nm
lb.ft
Befestigungsschraube/-mutter ECM-Halterung
1,0 - 1,2
9,8 - 11,8
7,.2 - 8,7
ECM-Befestigungsmutter
1,0 - 1,2
9,8 - 11,8
7,.2 - 8,7
Befestigungsschraube ETC-Modul (Elektronische Drosselklappensteuerung)
0,8 - 1,0
7,8 - 9,8
5.7 ~ 7.2
Befestigungsschraube Saugrohrabsolutdrucksensor (MAPS)
0,65 ~ 0,85
6,4 ~ 8,3
4.7 ~ 6.1
Befestigungsschraube Ansauglufttemperatursensor (IATS)
0,65 ~ 0,85
6,4 ~ 8,3
4.7 ~ 6.1
Befestigungsschraube Ladedrucksensor (BPS)
0,8 - 1,2
7.8 ~ 11.7
5.7 ~ 8.6
KÜHLMITTELTEMPERATURSENSOR (ECTS)
2,0 ~ 4,0
19,6 ~ 39,2
14,4 ~ 28,9
Befestigungsschraube Kurbelwinkelsensor (CKPS)
1,0 - 1,2
9,8 - 11,8
7,.2 - 8,7
Befestigungsschraube des Nockenwellen-Positionssensors (CMPS) [Reihe 1 / Einlass]
1,0 - 1,2
9,8 - 11,8
7,.2 - 8,7
Befestigungsschraube des Nockenwellen-Positionssensors (CMPS) [Reihe 1 / Auslass]
1,0 - 1,2
9,8 - 11,8
7,.2 - 8,7
Befestigungsschraube Klopfsensor (KS)
1,9 ~ 2,4
18,6 ~ 23,5
-
Beheizte Lambdasonde (HO2S) [Reihe 1 / Sonde 1]
4,0 ~ 5,0
39,2 ~ 49,1
28,9 ~ 36,2
Beheizte Lambdasonde (HO2S) [Reihe 1 / Sonde 2]
4,0 ~ 5,0
39,2 ~ 49,1
28,9 ~ 36,2
RAIL-DRUCKSENSOR (RPS)
3,1 ~ 4,1
30.0 ~ 35.0
22,1 ~ 29,5
Befestigungsmutter Gaspedalpositionssensor (APS)
[APS in Gaspedalmodul integriert]]
1,3 ~ 1,6
12,7 ~ 15,7
9,4 ~ 11,6
Befestigungsschraube Regenerierventil (PCSV)-Halter
1,0 - 1,2
9,8 - 11,8
7,.2 - 8,7
Befestigungsschraube CVVT-Ölregelventil (OCV) [Reihe 1/Einlass]
1,0 - 1,2
9,8 - 11,8
7,.2 - 8,7
Befestigungsschraube CVVT-Ölregelventil (OCV) [Reihe 1/Auslass]
1,0 - 1,2
9,8 - 11,8
7,.2 - 8,7
Befestigungsschraube des elektrischen Bypass-Stellantriebs (EWGA)
0,6 ~ 0,8
6,0 ~ 8,0
4,4 ~ 5,9
Befestigungsschraube RCV-Steuermagnetventilhalterung
1,0 - 1,2
9,8 - 11,8
7,.2 - 8,7

Kraftstofffördersystem

Pos.
kgm
Nm
lb.ft
Befestigungsmutter für Kraftstofftank
4,0 ~ 5,5
39,2 ~ 54,0
28,9 ~ 39,8
Befestigungsschraube Kraftstoffpumpenplattenabdeckung
0,2 ~ 0,3
2,0 ~ 2,9
1,4 ~ 2,2
Befestigungsschraube Tankstutzen
0,8 - 1,2
7,8 - 11,8
5,8 - 8,7
Befestigungsschraube Tankstutzenhalterung
0,8 - 1,2
7,8 - 11,8
5,8 - 8,7
Befestigungsschraube Förderleitung & Einspritzventil
1,9 ~ 2,4
18,6 ~ 23,5
13,7 ~ 17,4
Flanschmutter Hochdruck-Kraftstoffleitung
2,7 ~ 3,3
26,5 ~ 32,4
9,5 ~ 23,9
Befestigungsschraube Hochdruck-Kraftstoffleitungsfunktionsblock
1,0 - 1,2
9,8 - 11,8
7,.2 - 8,7
Befestigungsschraube Kraftstoff-Hochdruckpumpe
1,3 ~ 1,5
12,8 ~ 14,7
9,4 ~ 10,9

Spezialwerkzeuge

SPEZIALWERKZEUGE

Werkzeugbezeichnung / Nummer
Abbildung
Beschreibung
Kraftstoffdruckmanometer
09353-24100

Zur Druckmessung in der Kraftstoffleitung
Adapter, Kraftstoffdruck-Messer
0K353-D4100

Zum Anschluss zwischen Hochdruck-Kraftstoffpumpe und Niederdruck-Kraftstoffzufuhrleitung zum Messen des Drucks in der Kraftstoffleitung
Steckschlüssel für die beheizte Lambdasonde
09392-1Y100

Zum Aus-/Einbau der beheizten Lambdasonde

※SST 09392-2H100 kann ebenso verwendet werden
Drehmomentschlüsseleinsatz
09314-3Q100 oder 09314-27130(19mm)

Verwendet für Aus-/Einbau der Hochdruck-Kraftstoffleitung
Injektor-Dichtringführung und Kalibrierwerkzeug
09353-2B000

Zum Einbau der Dichtung am Einspritzventil

Fehlersuche

GRUNDSÄTZLICHE FEHLERSUCHE

ABLAUF DER GRUNDSÄTZLICHEN FEHLERSUCHE

KUNDENCHECKLISTE

ALLGEMEINE PRÜFVERFAHREN

BEDINGUNGEN FÜR DIE WIDERSTANDSMESSUNG ELEKTRONISCHER BAUTEILE

Bei heißem Motor (direkt nach der Fahrt) kann der gemessene Widerstandswert vom Sollwert abweichen. Widerstände müssen daher, soweit nicht anders vermerkt, bei Umgebungstemperatur (20°C) gemessen werden.

  

Messwerte bei einer anderen Temperatur als der Außentemperatur (20 °C) sind nur als Anhaltspunkte (Referenzwerte) verwendbar.

PRÜFABLAUF BEI ZEITWEISE AUFTRETENDEN FEHLFUNKTIONEN

Besonders erschwert wird die Fehlersuche, wenn eine Fehlfunktion nur einmal aufgetreten ist und nicht einfach reproduziert werden kann. So z.B. bei einem Fehler, der nur bei kaltem Fahrzeug auftritt, bei betriebswarmem Fahrzeug jedoch nicht mehr. In diesem Fall sollte die "Kundencheckliste" sehr sorgfältig ausgefüllt werden, damit alle Bedingungen, unter denen die Fehlfunktion aufgetreten, ist, simuliert werden können.

1.

Fehlercode(s) löschen.

2.

Steckerverbindungen prüfen. Stecker auf unzureichende Verbindung, lose Kabel, verformte, gebrochene oder korrodierte Klemmen prüfen. Sicherstellen, dass alle Stecker fest eingerastet und gesichert sind.

3.

Stecker und Kabelstränge leicht auf und ab als auch nach links und rechts bewegen und schütteln.

4.

Fehlerhaftes Bauteil instand setzen oder austauschen.

5.

Im Rahmen einer Probefahrt sicherstellen, dass die Fehlfunktion nicht mehr auftritt.

● VIBRATIONEN SIMULIEREN

a.

Sensoren und Stellglieder

: Sensoren, Stellglieder oder Relais mit den Fingern antippen, um Vibrationen zu simulieren.

  

Durch zu starke Erschütterungen können Bauteile beschädigt werden.

b.

Stecker und Kabelstrang

: Stecker und Kabelbaum vorsichtig auf und ab und dann hin und her schütteln.

● HITZE SIMULIEREN

a.

Eventuell fehlerhafte Bauteile mit einem Fön oder einer vergleichbaren Wärmequelle erwärmen.

  

Bauteile NICHT ZU STARK erwärmen, um Beschädigungen zu vermeiden.

ECM NICHT DIREKT erwärmen.

● REGEN SIMULIEREN

a.

Fahrzeug mit Wasser berieseln, um Regen bzw. hohe Luftfeuchtigkeit zu simulieren.

  

Wasserstrahl NICHT in den Motorraum oder auf elektrische Bauteile richten.

● ELEKTRISCHE LAST SIMULIEREN

a.

Alle elektrischen Verbraucher (Radio, Gebläse, Licht, Heckscheibenheizung, usw.) einschalten, um eine extreme elektrische Last zu simulieren.

PRÜFUNG VON KABELSTECKERN

1.

Handhabung von Steckern

a.

Beim Trennen von Steckerverbindungen niemals am Kabelstrang ziehen.

b.

Zum Abziehen verriegelter Stecker erst die Verriegelung durch Drücke oder Zurückziehen lösen.

c.

Beim Anklemmen von Steckern auf das Klickgeräusch achten. Dies zeigt die feste Verriegelung an.

d.

Messgeräte-Prüfspitzen immer von der Kabelstrangseite her an die zu prüfende Klemme anlegen.

e.

Klemmen wasserdichter Kabelstecker von der Klemmenseite her prüfen. Sie sind von der Kabelstrangseite nicht erreichbar.

  

Feinen Draht als Prüfspitze verwenden, um Beschädigungen der Klemmen zu vermeiden.

Klemmen beim Einführen der Prüfspitze nicht beschädigen.

2.

Prüfpunkte für Stecker

a.

Bei angeklemmtem Stecker:

Stecker halten und Verbindung als auch Verriegelung der Stecker prüfen.

b.

Bei abgeklemmtem Stecker:

Stecker auf fehlende, verformte oder beschädigte Klemmen prüfen. Dazu leicht am Kabelstrang ziehen.

Klemmen auf Oxidation, Verschmutzung und Verformungen sichtprüfen.

c.

Festen Sitz der Steckerklemmen prüfen:

Neue Klemme (Ersatzteil/Bauart: Stecker) in eine Steckerklemme (Bauart: Buchse) stecken und Steckerverbindung auf festen Sitz prüfen.

d.

Leicht an den Adern ziehen, um zu prüfen, ob sie fest in den Klemmen sitzen.

3.

Reparieren der Steckverbinderklemme

a.

Klemmen mit Druckluft und/oder Putzlappen reinigen.

  

Kein Sandpapier zur Reinigung verwenden, da die Klemmen sonst beschädigt werden können.

b.

Wenn die Kraft zum Anklemmen ungewöhnlich ist, Steckerklemme (Bauart: Buchse) ersetzen.

KABELSTRANGPRÜFUNG

1.

Vor dem Ausbau eines Kabelstrangs dessen Verlegung und Befestigung untersuchen, damit er ordnungsgmeäß wieder eingebaut werden kann.

2.

Auf verdrehte, herausgezogene oder lockere Kabelstränge prüfen.

3.

Kabelstrang auf ungewöhnlich hohe Temperatur prüfen.

4.

Prüfen, ob der Kabelstrang scharfe Kanten berührt oder durch Vibrationen berühren kann.

5.

Anschluss zwischen Kabelstrang und zugehörigem Bauteil prüfen.

6.

Wenn die Ummantelung beschädigt ist, Kabelstrang sorgfältig instand setzen oder ersetzen.

STROMKREISPRÜFUNG

● AUF STROMKREISUNTERBRECHUNG PRÜFEN

1.

Stromkreis auf Unterbrechung prüfen

Durchgangsprüfung

SPANNUNG PRÜFEN

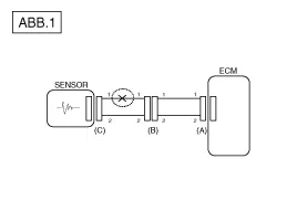
Die Unterbrechung eines Stromkreises (Siehe Abb. 1) kann mit Hilfe des Prüfschritts 2 (Durchgangsprüfung) oder Prüfschritt 3 (Spannungsprüfung) ermittelt werden.

2.

Durchgangsprüfung

  

Bei der Widerstandsmessung den Kabelbaum leicht auf und ab sowie nach links und rechts bewegen.

Spezifikation (Widerstand)

1Ω oder geringer → Stromkreis intakt

1 MΩ oder höher → Unterbrechung

a.

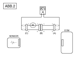
Steckverbinder (A) und (C) abziehen und Leitungswiderstände wie in [ABB. 2] gezeigt zwischen den Steckverbindern (A) und (C) messen.

In [ABB. 2] ist der gemessene Widerstand höher als 1 MΩ für Leitung 1 und niedriger als 1 Ω für Leitung 2. Die Unterbrechung liegt somit in der Leitung 1 (Leitung 2 ist intakt). Um die exakte Kurzschlussstelle zu ermitteln, müssen die einzelnen Abschnitte der Leitung 1, wie im nächsten Prüfschritt beschrieben, geprüft werden.

b.

Steckverbinder (B) abziehen und Widerstand zwischen Steckverbinder (C) und (B1) sowie zwischen (B2) und (A) wie in [ABB. 3] gezeigt messen.

In diesem Fall ist der zwischen Steckverbinder (C) und (B1) gemessene Widerstand höher als 1 MΩ und der unterbrochene Stromkreis ist zwischen Klemme 1 des Steckverbinders (C) und Klemme 1 des Steckverbinders (B1).

3.

Spannungsprüfung

a.

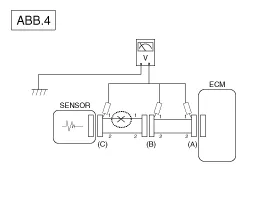
Bei angeklemmten Steckverbindern Spannung wie in [ABB. 1] gezeigt zwischen Karosseriemasse und der Klemmen 1 der einzelnen Steckverbinder (A), (B) und (C) messen.

Im Beispiel betragen die gemessenen Spannungen 5 V, 5 V und 0 V. Die Unterbrechung des Stromkreises liegt somit zwischen den Steckern (C) und (B).

● AUF KURZSCHLUSS PRÜFEN

1.

Prüfverfahren für Kurzschluss an Masse

Durchgangsprüfung mit Karosseriemasse

Bei einem Kurzschluss an Masse (Siehe ABB. 5) kann der Fehler mit Hilfe des Prüfschritts 2 (Durchgangsprüfung mit Karosseriemasse) lokalisiert werden.

2.

Durchgangsprüfung (mit Karosseriemasse)

  

Bei der Widerstandsmessung Kabelstrang leicht auf und ab sowie nach links und rechts schütteln.

Spezifikation (Widerstand)

1 Ω oder geringer → Stromkreis an Masse kurzgeschlossen

1 MΩ oder höher → Stromkreis intakt

a.

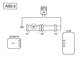
Steckverbinder (A) und (C) abklemmen und wie in [ABB. 6] gezeigt Widerstand zwischen Steckverbinder (A) und Karosseriemasse messen

Der gemessene Widerstand liegt unter 1 Ω für Leitung 1 und über 1 MΩ für Leitung 2. Der Masseschluss liegt somit in Leitung 1. (Leitung 2 ist intakt.) Um die exakte Kurzschlussstelle zu ermitteln, müssen die einzelnen Abschnitte der Leitung 1, wie im nächsten Prüfschritt beschrieben, geprüft werden.

b.

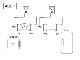
Stecker (B) abklemmen. Widerstand zwischen Stecker (A) und Karosseriemasse als auch zwischen Stecker (B1) und Karosseriemasse messen (Siehe Abb. 7).

Der zwischen Stecker (B1) und Fahrwerkmasse gemessene Widerstand beträgt 1 Ω oder weniger. Der Stromkreis zwischen Klemme 1 von Stecker (C) und Klemme 1 von Stecker (B1) ist an Masse kurzgeschlossen.

● Test für Spannungsabfall

Anhand dieses Tests wird überprüft, ob die Spannung entlang eines Kabels abfällt oder über einen Anschluss oder über einen Schalter.

A.

Positive Leitung eines Spannungsmessers an das Kabelende anschließen (oder an die Seite des Steckers oder des Schalters), das/die der Batterie am nächsten ist.

B.

Die negative Leitung an die andere Kabelseite anschließen. (oder an die andere Seite des Steckers oder des Schalters)

C.

Den Stromkreis schließen.

D.

Das Voltmeter zeigt die Spannungsdifferenz zwischen zwei Punkten. Eine Differenz oder ein Abfall von mehr als 0,1 V (50 mV in 5 V-Stromkreisen) kann auf eine Störung hinweisen. Den Stromkreis auf lose oder verschmutzte Anschlüsse prüfen.

FEHLERSYMPTOME UND MÖGLICHE URSACHEN

HAUPTSYMPTOM
PRÜFPROZEDUR
AUCH PRÜFEN
Motor springt nicht ab
(Motor dreht nicht durch)
1)

Batterie prüfen.

(Siehe Kapitel EE - "Batterie")

2)

Anlasser prüfen.

(Siehe Kapitel EE - "Anlasser")

3)

Kupplungsstartschalter (M/T)


Motor springt nicht ab
(unvollständige Verbrennung)
1)

Batterie prüfen.

(Siehe Kapitel EE - "Batterie")

2)

Kraftstoffdruck prüfen

3)

Zündstromkreis prüfen.

(Siehe Motorelektrik - "Zündsystem")

4)

Fehlersuche bei Wegfahrsperren.

(Siehe Karosserieelektrik - "Wegfahrsperre")

(Wenn Wegfahrsperrenleuchte blinkt)

Fehlercode

Zu geringer Kompressionsdruck

Undichtigkeit im Ansaugtrakt

Übergesprungener oder gerissener Steuerriemen

Verschmutzter Kraftstoff

Anlassprobleme
1)

Batterie prüfen.

(Siehe Kapitel EE - "Batterie")

2)

Kraftstoffdruck prüfen

3)

Kühlmitteltemperatursensor und dessen Stromkreis prüfen (Fehlercodes auslesen)

4)

Zündstromkreis prüfen.

(Siehe Motorelektrik - "Zündsystem")

Fehlercode

Zu geringer Kompressionsdruck

Undichtigkeit im Ansaugtrakt

Verschmutzter Kraftstoff

Unzureichende Zündfunken

Leerlaufprobleme
(Rau, ungleichmäßig bzw. falsche Drehzahl)
1)

Kraftstoffdruck prüfen.

2)

Einspritzventil prüfen.

(Siehe Motorsteuerung - "Einspritzventil")

3)

Kurz- und Langzeit-Gemischkorrekturwerte prüfen.

(Siehe KUNDEN-DATENSTROM)

4)

Steuerkreis für die Leerlaufdrehzahl überprüfen (DTC überprüfen)

5)

Drosselklappengehäuse überprüfen und testen

6)

Kühlmitteltemperatursensor und dessen Stromkreis prüfen (Fehlercodes auslesen)

Fehlercode

Zu geringer Kompressionsdruck

Undichtigkeit im Ansaugtrakt

Verschmutzter Kraftstoff

Unzureichende Zündfunken

Motor stirbt ab
1)

Batterie prüfen.

(Siehe Kapitel EE - "Batterie")

2)

Kraftstoffdruck prüfen.

(Siehe Kraftstoffversorgung - "Kraftstoffdruck")

3)

Steuerkreis für die Leerlaufdrehzahl überprüfen (DTC überprüfen)

4)

Zündstromkreis prüfen.

(Siehe Motorelektrik - "Zündsystem")

5)

Stromkreis des Kurbelwinkelsensors prüfen (Fehlercodes auslesen)

Fehlercode

Undichtigkeit im Ansaugtrakt

Verschmutzter Kraftstoff

Unzureichende Zündfunken

Unzureichende Fahreigenschaften
(Ruckeln)
1)

Kraftstoffdruck prüfen.

(Siehe Kraftstoffversorgung - "Kraftstoffdruck")

2)

Drosselklappengehäuse überprüfen und testen

3)

Zündstromkreis prüfen.

(Siehe Motorelektrik - "Zündsystem")

4)

Kühlmitteltemperatursensor und dessen Stromkreis prüfen (Fehlercodes auslesen)

5)

Abgassystem auf eventuelle Verengungen prüfen.

(Siehe Motormechanik - "Turbolader und Abgaskrümmer")

6)

Langzeit- und Kurzzeit-Gemischregelung überprüfen (Siehe KUNDEN-DATENSTROM)

Fehlercode

Zu geringer Kompressionsdruck

Undichtigkeit im Ansaugtrakt

Verschmutzter Kraftstoff

Unzureichende Zündfunken

Klopfen
1)

Kraftstoffdruck prüfen.

(Siehe Kraftstoffversorgung - "Restdruck in Kraftstoffleitung ablassen")

2)

Kühlmittel prüfen.

(Motormechanik - "Kühler")

3)

Kühler und Kühlerlüfter prüfen.

(Motormechanik - "Kühler")

4)

Zündkerzen prüfen.

(Siehe Motorelektrik - "Zündsystem")

Fehlercode

Verschmutzter Kraftstoff

Hoher Kraftstoffverbrauch
1)

Fahrgewohnheiten des Kunden überprüfen

· Ist die Klimaanlage und/oder die Heckscheibenheizung ständig eingeschaltet?

· Ist der Reifenluftdruck korrekt?

· Wurden sehr schwere Lasten transportiert?

· Wird häufig zu stark beschleunigt?

2)

Kraftstoffdruck prüfen.

(Siehe Kraftstoffversorgung - "Restdruck in Kraftstoffleitung ablassen")

3)

Einspritzventil prüfen.

(Siehe Motorsteuerung - "Einspritzventil")

4)

Abgassystem auf eventuelle Verengungen prüfen

5)

Kühlmitteltemperatursensor und dessen Stromkreis prüfen (Fehlercodes auslesen)

Fehlercode

Zu geringer Kompressionsdruck

Undichtigkeit im Ansaugtrakt

Verschmutzter Kraftstoff

Unzureichende Zündfunken

Probleme beim Tanken
(Kraftstoff läuft beim Tanken über)
1)

Tankeinfüllschlauch/-rohr überprüfen

· Zusammengedrückt, geknickt oder verstopft?

· Tankeinfüllschlauch gerissen

2)

Kraftstofftankdampfschlauch zwischen EVAP Aktivkohlebehälter und Luftfilter untersuchen

3)

Aktivkohlebehälter prüfen

Störung bei Einfülldüse der Tankstelle (wenn dieses Problem beim Tanken bei einer bestimmten Tankstelle auftritt)


Motorsteuersystem

Bauteile und bauteile-Übersicht

EINBAULAGE DER KOMPONENTEN

1. ECM (Motorsteuermodul)
2. Absolutdrucksensor (MAPS)
3. Ansauglufttemperatursensor (IATS)
4. Ladedrucksensor (BPS)
Kühlmitteltemperatursensor (ECTS)
6. Drosselklappensensor (TPS) [in ETC-Modul integriert]
7. Kurbelwinkelsensor (CKPS)
8. Nockenwellensensor (CMPS) [Reihe 1 / Einlass]
9. Nockenwellensensor (CMPS) [Reihe 1 / Auslass]
10. Klopfsensor (KS)
11. Beheizte Lambdasonde (HO2S) [Reihe 1/Sensor 1]
12. Beheizte Lambdasonde (HO2S) [Reihe 1/Sensor 2]
13. Rail-Drucksensor (RPS)
14. Gaspedalsensor (APS)
15. Klimaanlagen-Druckwandler (APT)

16. Tankgeber (FLS)
17. Außentemperatursensor (ATS)
18. ETC-Motor [in ETC-Modul integriert]
19. Injektor
20. Regenerierventil (PCSV)
21. CVVT-Ölregelventil (OCV) [Reihe 1/Einlass]
22. CVVT-Ölregelventil (OCV) [Reihe 1/Auslass]
23. Kraftstoffdruckregelventil (FPCV)
24. Elektrischer Bypassventil-Stellantrieb (EWGA)
25. RCV-Steuermagnetventil
26. Zündspule
27. Hauptrelais
28. Kraftstoffpumpenrelais
29. Diagnosestecker (DLC) [16 Pin]
30. Mehrzweck-Prüfsteckverbinder [6-polig]

1. ECM (Motorsteuermodul)
2. Absolutdrucksensor (MAPS)
3. Ansauglufttemperatursensor (IATS)

4. Ladedrucksensor (BPS)
Kühlmitteltemperatursensor (ECTS)

6. Drosselklappensensor (TPS) [in ETC-Modul integriert]
18. ETC-Motor [in ETC-Modul integriert]
7. Kurbelwinkelsensor (CKPS)

8. Nockenwellensensor (CMPS) [Reihe 1 / Einlass]
9. Nockenwellensensor (CMPS) [Reihe 1 / Auslass]

10. Klopfsensor (KS)
11. Beheizte Lambdasonde (HO2S) [Reihe 1/Sensor 1]

12. Beheizte Lambdasonde (HO2S) [Reihe 1/Sensor 2]
13. Rail-Drucksensor (RPS)

14. Gaspedalsensor (APS)
15. Klimaanlagen-Druckwandler (APT)

16. Tankgeber (FLS)
17. Außentemperatursensor (ATS)

19. Injektor
20. Regenerierventil (PCSV)

21. CVVT-Ölregelventil (OCV) [Reihe 1/Einlass]
22. CVVT-Ölregelventil (OCV) [Reihe 1/Auslass]

23. Kraftstoffdruckregelventil (FPCV)
24. Elektrischer Bypassventil-Stellantrieb (EWGA)

25. RCV-Steuermagnetventil
26. Zündspule

27. Hauptrelais
28. Kraftstoffpumpenrelais
29. Diagnosestecker (DLC) [16 Pin]

30. Mehrzweck-Prüfsteckverbinder [6-polig]



Beschreibung und bedienung

Beschreibung

Störungen an Komponenten des Motorsteuerungssystems (Sensoren, ECM, Einspritzventile, usw) von benzingetriebenen Fahrzeugen führen zu unterbrochener oder den Betriebsbedingungen nicht entsprechender Kraftstoffzufuhr. Die folgenden Situationen können auftreten:

1.

Motor springt schlecht oder gar nicht an.

2.

Ungleichmäßiger Leerlauf

3.

Schlechtes Fahrverhalten

Wenn eine der oben genannten Bedingungen eintritt, zuerst eine Routinediagnose einschließlich der grundlegenden Motorfunktionen durchführen (Störung der Zündanlage, falsche Motoreinstellung usw.). Dann die Komponenten des Benziner-Motorsteuerungssystems mit Hilfe des KDS/GDS prüfen.

  

Vor der Montage/Demontage von Bauteilen zuerst die Fehlercodes auslesen und danach den Minuspol (-) der Batterie abklemmen.

Bevor Sie das Kabel von der Batterieklemme trennen, schalten Sie den Zündschalter aus- schalten. Abklemmen oder Anschließen des Batteriekabels bei laufendem Motor oder wenn der Zündschalter auf ON steht, können zu Beschädigungen des ECM führen.

Die Kontrollkabelbäume zwischen dem ECM und der beheizten Lambdasonde sind mit abgeschirmten Massekabeln an der Karosserie abgesichert, um die Einwirkungen von Zündgeräuschen und Hochfrequenzstörungen zu verhindern. Bei defektem abgeschirmten Kabel muss der Kontrollkabelbaum ausgetauscht werden.

Bei der Prüfung des Generatorladestroms nicht das Batteriepluskabel '+' abklemmen, um eine Beschädigung des ECM durch Überspannung zu vermeiden.

Vor dem Laden der Batterie mit einem Batterieladegerät die Batteriekabel auf der Fahrzeugseite abklemmen, um eine Beschädigung des ECM zu verhindern.

STÖRUNGSANZEIGELAMPE (MIL)

[EOBD]

Die MIL-Kontrollleuchte leuchtet auf, um dem Fahrzeug auf ein Problem mit dem Fahrzeug hinzuweisen. Die MIL-Kontrollleuchte schaltet sich automatisch aus, wenn die Fehlfunktion länger als 3 aufeinanderfolgende Fahrzyklen nicht mehr aufgetreten ist. Die MIL-Kontrollleuchte beginnt unmittelbar nach dem Einschalten der Zündung (Zündschlüsselposition ON) dauerhaft zu leuchten. Auf diese Weise wird angezeigt, dass die MIL ordnungsgemäß arbeitet.

Die MIl leuchtet bei Fehlfunktionen folgender Systeme auf.

Katalysator

Abgasregelung & Kraftstoffsystem

ANSAUGKRÜMMERABSOLUTDRUCKSENOSR (MAPS)

Ansauglufttemperatursensor

Kühlmitteltemperatursensor

ETC-Modul (TPS + ETC-Motor)

Beheizte (Vorkat)-Lambdasonde

Heizelement der beheizten (Vorkat)-Lambdasonde

Beheizte (Nachkat)-Lambdasonde

Heizelement der beheizten (Nachkat)-Lambdasonde

INJEKTOR

Fehlzündung (Klopfen)

Kurbelwellenpositionssensor

Nockenwellensensor

Kraftstoffverdampfungssystem

Fahrzeug-Geschwindigkeitssensor

Stromversorgung

ECM/ PCM

MT-Codierung

Vertikaler Beschleunigungssensor (CAS)

MIL-Einschaltsignal

Treiberstufe des PCM

  

Für weitere Informationen siehe "FEHLERCODETABELLE".

[KEIN -EOBD]

Die MIL-Kontrollleuchte leuchtet auf, um dem Fahrzeug auf ein Problem mit dem Fahrzeug hinzuweisen. Die MIL-Kontrollleuchte schaltet sich automatisch aus, wenn die Fehlfunktion länger als 3 aufeinanderfolgende Fahrzyklen nicht mehr aufgetreten ist. Die MIL-Kontrollleuchte beginnt unmittelbar nach dem Einschalten der Zündung (Zündschlüsselposition ON) dauerhaft zu leuchten. Auf diese Weise wird angezeigt, dass die MIL ordnungsgemäß arbeitet.

Die MIl leuchtet bei Fehlfunktionen folgender Systeme auf.

Beheizte Lambdasonde (HO2S)

ANSAUGKRÜMMERABSOLUTDRUCKSENOSR (MAPS)

KÜHLMITTELTEMPERATURSENSOR (ECTS)

ETC-Modul (TPS + ETC-Motor)

INJEKTOREN

ECM

  

Für weitere Informationen siehe "FEHLERCODETABELLE".

[PRÜFUNG]

1.

Sicherstellen, dass die MIL nach Einschalten der Zündung für ca. 5 Sekunden aufleuchtet und danach erlischt.

2.

Wenn die MIL nicht aufleuchtet, auf Stromkreisunterbrechung im Kabelstrang, durchgebrannte Sicherung oder durchgebrannte Glühlampe prüfen.

Eigendiagnose

Das ECM überwacht die Ein- und Ausgangssignale (einige Signale ständig und andere Signale unter bestimmten Bedingungen). Wenn das ECM eine Unregelmäßigkeit feststellt, wird ein Fehlercode gespeichert und das Signal zum Diagnosegerät ausgegeben. Der Fehlercode kann über die MIL angezeigt oder mit dem KDS/GDS ausgelesen werden. Fehlercodes verbleiben solange im ECM-Speicher, wie die Batteriespannung anliegt. Fehlercodes werden gelöscht, wenn ein Batteriekabel oder der ECM-Steckverbinder abgeklemmt wird bzw. wenn sie mit dem KDS/GDS gelöscht werden.

  

Wird ein Sensorsteckverbinder bei eingeschalteter Zündung abgezogen, wird ein Fehlercode (DTC) aufgezeichnet. In diesem Fall das Batterieminuskabel (-) für mindestens 15 Sekunden abklemmen, um den Fehlercode zu löschen.

ABHÄNGIGKEIT ZWISCHEN FEHLERCODES UND FAHRZYKLEN IM EOBD-SYSTEM

1.

Die MIL-Kontrollleuchte schaltet sich ein, wenn die Fehlfunktion länger als 2 aufeinanderfolgende Fahrzyklen anhält.

2.

Die MIL (Störungsanzeigeleuchte) geht aus, wenn in 3 aufeinanderfolgende Fahrzyklen keine Störung mehr auftritt.

3.

Ein Fehlercode (DTC) wird im ECM-Speicher abgelegt, wenn eine Störung bei zwei aufeinanderfolgenden Fahrzyklen erfasst wird. Die MIL leuchtet auf, wenn der Fehler im zweiten Fahrzyklus erkannt wird.

Wenn ein Zündaussetzer festgestellt wird, dann wird ein Fehlerdiagnosecode gespeichert, und die Störungsanzeigelampe leuchtet sofort nach dem ersten Feststellen der Störung auf.

4.

Ein Fehlercode (DTC) wird automatisch aus dem ECM-Speicher gelöscht, wenn dieselbe Störung bei 40 aufeinanderfolgenden Fahrzyklen nicht mehr erfasst wird.

  

Ein "Aufwärmzyklus" bedeutet, den Motor so lange laufen zu lassen, bis die Kühlmitteltemperatur seit dem Motorstart um mindestens 40°F auf eine Minimumtemperatur von 160°F gestiegen ist.

Ein "Fahrzyklus" ist eine Fahrt, die vom Anlassen des Motors bis zum Status "geschlossener Regelkreis" führt.

Motorsteuermodul (ECM)

Schematische darstellungen

ECM-Klemme und Eingangs-/Ausgangssignal [Schaltgetriebe]

1. Kabelsteckverbinder

2. Funktion Klemme [M/T]

[Stecker A]

STIFT-Nr.
Beschreibung
1
Steuerungsausgang Zündspule (Zylinder Nr. 3)
2
Steuerungsausgang Zündspule (Zylinder Nr. 2)
3
-
4
Ausgangssignal Steuerung Motor [+] elektrischer Bypassventil-Stellantrieb (EWGA)
5
Steuerungsausgang Injektor (Zylinder Nr. 3) [NIEDRIG]
6
-
7
Signaleingang Kühlmitteltemperatursensor (ECTS)
8
-
9
Signaleingang Ladedrucksensor (BPS)
10
-
11
-
12
Signaleingang, Rückkopplungssignal des elektrischen Bypassventil-Stellantriebs (EWGA)
13
Signaleingang Drosselklappenpositionssensor (TPS) Nr. 1
14
Signaleingang Gaspedalsensor 1
15
Signaleingang Bremskraftverstärker-Unterdrucksensor (BBVPS)
16
-
17
Steuerungsausgang Zündspule (Zylinder Nr. 1)
18
Steuerungsausgang ETC-Motor [+]
19
Ausgangssignal Steuerung Gleichstrommotor [-] elektrischer Bypassventil-Stellantrieb (EWGA)
20
Steuerungsausgang Injektor (Zylinder Nr. 2) [NIEDRIG]
21
Signaleingang Wischerschalter
22
Signaleingang Neutralschalter
23
-
24
Signaleingang Nockenwellensensor (CMPS) [Reihe 1 / Auslass]
25
Signaleingang Klimaanlagen-Dualdruckschalter
26
Signaleingang Fahrzeuggeschwindigkeit
27
Signaleingang Starter
28
Bremsenprüfschalter Signaleingang
29
Bremslichtschalter Signaleingang
30
Kupplungsschalter Signaleingang
31
Steuerungsausgang Injektor (Zylinder Nr. 2) [HOCH]
32
Steuerungsausgang Injektor (Zylinder Nr. 3) [HOCH]
33
-
34
Steuerungsausgang Injektor (Zylinder Nr. 1) [NIEDRIG]
35
Steuerungsausgang Kraftstoffdruckregelventil (FPCV) [Hoch]
36
Masse Nockenwellensensor (CMPS) [Reihe 1/Einlass]
37
Masse Nockenwellensensor (CMPS) [Reihe 1/Auslass]
38
-
39
-
40
-
41
Signaleingang beheizte Lambdasonde (HO2S) [Reihe 1 / Sonde 2]
42
-
43
Eingangssignal Batterietemperatursensor
44
Signaleingang ISG-AUS-Schalter
45
Signaleingang Elektrische Last (Enteiser)
46
-
47
Steuerungsausgang Injektor (Zylinder Nr. 1) [HOCH]
48
Steuerungsausgang ETC-Motor [+]
49
-
50
Steuerungsausgang Kraftstoffdruckregelventil (FPCV) [Niedrig]
51
Signaleingang Raddrehzahlsensor [A]
52
Signaleingang Raddrehzahlsensor [B]
53
Kurbelwellenstellungssensor (CKPS) Masse
54
Kurbelwellenpositionssensor (CKPS) Signaleingang
55
-
56
Signaleingang Nockenwellensensor (CMPS) [Reihe 1 / Einlass]
57
Masse Beheizte Lambdasonde (HO2S) [Reihe 1/Sonde 2]
58
-
59
Direktsignaleingang Batteriestromsensor
60
-

[Stecker B]

STIFT-Nr.
Beschreibung
1
ECM-Masse
2
ECM-Masse
3
ECM-Masse
4
Batteriestrom (B+)
5
Batteriestrom (B+)
6
Batteriestrom (B+)
7
Batteriestrom (B+)
8
Masse Gaspedalsensor Signaleingang (APS) Nr. 1
9
Masse Saugrohrlufttemperatursensor (MAPS)
10
Masse Ladedrucksensor (BPS)
11
-
12
Masse elektrischer Bypassventil-Stellantrieb (EWGA)
13
-
14
-
15
-
16
Masse Kühlmitteltemperatursensor (ECTS)
17
-
18
-
19
-
20
Steuerungsausgang Klimaanlagenkompressorrelais
21
-
22
CVVT Ölregelventil (OCV)[Reihe 1/Einlass] Steuerungsausgang
23
-
24
Steuerausgang Kuhlerlufter PWM
25
-
26
-
27
Steuerausgang Kraftstoffpumpenrelais (mit Wegfahrsperre/Smart Key)
28
-
29
Signaleingang Zündschalter
30
Masse Gaspedalsensor Signaleingang (APS) Nr. 2
31
-
32
-
33
Masse Batteriesensor
34
-
35
-
36
Masse RAIL-DRUCKSENSOR
37
-
38
-
39
-
40
-
41
Steuerungsausgang Starterrelais (Niedrig)
42
-
43
Strom (+5V) Gaspedalsensor (APS) Nr. 2
44
Strom (+5V) Nockenwellensensor (CMPS)
45
-
46
Ausgangssignal ISG-AUS-Anzeigeleuchte
47
-
48
-
49
-
50
Steuerungsausgang CVVT-Ölregelventil (OCV) [Reihe 1/Auslass]
51
HAUPTRELAIS STEUERAUSGANG
52
Masse Drosselklappensensor (TPS)
53
Signaleingang Gebläseschalter max.
54
-
55
-
56
Signaleingang Ansauglufttemperatursensor (IATS)
57
Signaleingang Absolutdrucksensor (MAPS)
58
Masse Klopfsensor (KS)
59
VS+ (NERNST-Zellenspannung)
60
Rc (Ausgleichswiderstand)
61
Eingangssignal, LIN-Kommunikation
62
-
63
C-CAN [Low]
64
Strom (+5V) Batteriesensor
65
Strom (+5V) Kurbelwellensensor (CKPS)
66
Strom (+5V) Gaspedalsensor (APS) Nr. 1
67
Steuerungsausgang Starterrelais (Hoch)
68
Steuerungsausgang RCV-Steuermagnetventil
69
-
70
-
71
Steuerungsausgang Kraftstoffpumpenrelais (ohne Wegfahrsperre/Smart Key)
72
-
73
-
74
Signaleingang Drosselklappenpositionssensor (TPS) Nr. 2
75
-
76
Eingangssignal Tankgeber (FLS)
77
Signaleingang Gaspedalsensor 2
78
Signaleingang Rail-Drucksensor (RPS)
79
Signaleingang Klopfsensor (KS)
80
VS-/IP- (Gemeinsame Masse für VS, IP)
81
Rc/Rp (Pumpenzellenspannung)
82
Motordrehzahl-Signalausgang
83
Wegfahrsperren-Übertragungsleitung
84
-
85
C-CAN [High]
86
Strom (+5V) Saugrohrdrucksensor (MAPS)
Strom (+5V) elektrischer Bypassventil-Stellantrieb (EWGA)
87
Strom (+5V) Ladedrucksensor (BPS)
Strom (+5V) Raildrucksensor (RPS)
88
Strom (+5V) ETC-Modul
89
Beheizte Lambdasonde (HO2S) [Reihe 1 / Sonde 1], Heizelement-Steuerungsausgang
90
-
91
Beheizte Lambdasonde (HO2S) [Reihe 1 / Sonde 2], Heizelement-Steuerungsausgang
92
-
93
-
94
Steuerungsausgang Spülmagnetventil (PCSV)

Reparaturverfahren

Ausbau
1.

Zündung ausschalten und Minuskabel (-) der Batterie abklemmen.

2.

Batterie ausbauen.

(Siehe Motorelektrik - "Batterie")

3.

ECM-Stecker (A) abziehen.

4.

Befestigungsschrauben und -mutter entfernen und ECM-Halterung (A) ausbauen.

Befestigungsschraube/-mutter ECM-Halterung:

9,8 ~ 11,8 Nm (1,0 ~ 1,2 kgm)

5.

Befestigungsmuttern (A) von der Halterung lösen und ECM ausbauen.

ECM-Befestigungsmutter:

9,8 ~ 11,8 Nm (1,0 ~ 1,2 kgm)

Einbau
1.

Der Einbau erfolgt in der umgekehrten Reihenfolge des Ausbaus.

PRÜFVERFAHREN BEI ECM-FEHLFUNKTION
1.

ECM-MASSEKREIS PRÜFEN: Widerstand zwischen ECM und Karosseriemasse messen, dabei die Rückseite des ECM-Kabelstrangsteckverbinders als seitliche ECM-Prüfstelle verwenden. Alle festgestellten Probleme beheben.

Spezifikation:Unter 1 Ω

2.

ECM-STECKVERBINDER PRÜFEN: ECM-Stecker abtrennen und Masseklemmen auf ECM-Seite und auf Kabelstrangseite einer Sichtprüfung unterziehen und auf verbogene Klemmen oder unzureichenden Kontakt prüfen. Alle festgestellten Probleme beheben.

3.

Kann das Problem in den Schritten 1 und 2 nicht gefunden werden, ist möglicherweise das ECM defekt. Wenn ja, sicherstellen, dass vor dem Austausch des ECMs durch ein neues keine Fehlercodes mehr vorhanden sind. Danach das Fahrzeug erneut überprüfen. Wird ein Fehlercode gefunden, muss er erst überprüft werden, bevor das ECM ersetzt wird.

4.

ORIGINAL-ECM ERNEUT PRÜFEN: Original-ECM (kann defekt sein) in ein nachweislich einwandfreies Fahrzeug einbauen und Fahrzeug erneut prüfen. Wenn das Problem wieder auftritt, muss das ECM ersetzt werden. Tritt das Problem nicht mehr auf, handelt es sich um eine nur zeitweise auftretende Störung. (Siehe "Prüfablauf bei zeitweise auftretenden Fehlfunktionen" unter Allgemeine Prüfverfahren.)

EINSTELLUNG
ECM Neutralmodusverfahren

Nachdem das ECM des Fahrzeugs mit Wegfahrsperre ersetzt wurde, muss folgendes Verfahren durchgeführt werden.

[Bei Einbau eines gebrauchten ECM]

1)

Den Vorgang "ECM Neutral Mode" auf dem KDS/GDS ausführen.

(Siehe Karosserieelektrik - "Wegfahrsperrensystem - Reparaturverfahren")

2)

Nach Beendigung von "ECM Neutral mode" den Vorgang "Key teaching" auf dem KDS/GDS ausführen.

(Siehe Karosserieelektrik - "Wegfahrsperrensystem - Reparaturverfahren")

[Bei Einbau eines neuen ECM]

Den Vorgang "Key teaching" auf dem KDS/GDS durchführen.

(Siehe Karosserieelektrik - "Wegfahrsperrensystem - Reparaturverfahren")

Nachdem das ECM des Fahrzeugs mit Smartkey-System (Motorstartknopf) ersetzt wurde, muss folgendes Verfahren durchgeführt werden.

[Bei Einbau eines gebrauchten ECM]

1)

Den Vorgang "ECM Neutral Mode" auf dem KDS/GDS ausführen.

(Siehe "Karosserieelektrik" - "Smartkey - Reparaturverfahren")

2)

Nach Beendigung von "ECM Neutral Mode" die Zündung mit dem Smart Key oder dem Startknopf ein- und dann ausschalten. Dann werden die Daten des Smart Keys automatisch im ECM gespeichert.

[Bei Einbau eines neuen ECM]

Zündung mittels Smart Key oder Startknopf ein- und dann ausschalten. Dann werden die Daten des Smart Keys automatisch im ECM gespeichert.

Programmierverfahren für das ETC-Modul

Nach dem Austausch des ETC-Moduls ist eine Neuprogrammierung erforderlich.

(Siehe Elektronische Drosselklappensteuerung - "Einstellung")

ETC-System (Elektronische Drosselklappensteuerung)

Technische daten

SPEZIFIKATION

Sensor

Pos.
Prozentuale Öffnung (%)
Ausgangsspannung (V) [Vref = 5V]
TPS1
im Leerlauf
8,5 ~ 11,5
0,43 ~ 0,58
W.O.T
88 ~ 96
4,40 ~ 4,80
TPS2
im Leerlauf
88,5 ~ 91,5
4,43 ~ 4,58
W.O.T
2 ~ 10
0,10 ~ 0,50
Notlaufregelung
Drosselklappe hängt bei 5°
Versorgungsspannung (V)
4,8 - 5,2
Typ
Kontaktloser Hall-IC-Sensor [in ETC-Modul integriert]

MOTOR

Pos.
SPEZIFIKATION
Spulenwiderstand (Ω)
0,3 ~ 100 [20°C]
Maximal zulässiger Strom (A)
< 10,0
Typ
DC-Motor [in ETC-Modul integriert]

Beschreibung und bedienung

Beschreibung

Die elektronische Drosselklappensteuerung (ETC) besteht aus einem Drosselklappengehäuse mit integriertem Steuermotor und Drosselklappenpositionssensor (TPS). Anstelle des herkömmlichen Gaszugs wird ein Gaspedalsensor (APS) verwendet, um das vom Fahrer eingegebene Eingangssignal zu empfangen. Das ECM verwendet das APS-Signal, um den Soll-Drosselklappenwinkel zu berechnen; die Position der Drosselklappe wird dann über die ECM-Steuerung des ETC-Motors eingestellt. Das TPS-Signal wird verwendet, um Rückmeldungen bezüglich der Drosselklappenstellung an das ECM auszugeben. Bei Verwendung der elektronischen Drosselklappenregelung ist eine präzise Steuerung der Drosselklapenstellung möglich; die Notwendigkeit externer Tempomatmodule/-kabel entfällt.

1. Trockenlager
2. Gleichstrommotor
3. Kontaktloser Hall-Sensor
4. Zahnrad
5. Magnet
6. Hall-IC
7. Gabel
8. Stator

SCHALTPLAN

Schematische darstellungen

Schaltplan
(A/T)

(M/T)

Reparaturverfahren

PRÜFUNG

DROSSELKLAPPENSTELLUNGSSENSOR (TPS)

1.

KDS/GDS an Diagnosesteckverbinder (DLC) anschließen.

2.

Motor anlassen und Ausgangsspannung TPS 1 und 2 im Leerlauf und bei vollständig geöffneter Drosselklappe messen.

Pos.
Prozentuale Öffnung (%)
Ausgangsspannung (V) [Vref = 5V]
TPS1
im Leerlauf
8,5 ~ 11,5
0,43 ~ 0,58
W.O.T
88 ~ 96
4,40 ~ 4,80
TPS2
im Leerlauf
88,5 ~ 91,5
4,43 ~ 4,58
W.O.T
2 ~ 10
0,10 ~ 0,50

ETC-Motor

1.

Zündung ausschalten.

2.

ETC-Modulstecker abziehen.

3.

Widerstand zwischen den ETC-Modulklemmen 1 und 2 messen.

4.

Prüfen, ob der Widerstand der Spezifikation entspricht.

Spezifikation:0.3 - 100 Ω [20 °C]

Ausbau
1.

Zündung ausschalten und Minuspol (-) der Batterie abklemmen.

2.

Luftfilter herausnehmen.

(Siehe Kapitel Motormechanik - "Luftfilter")

3.

ETC-Modulstecker (A) abziehen.

4.

Befestigungsschrauben (B) ausschrauben, dann das ETC-Modul vom Motor abnehmen.

Befestigungsschraube des elektronischen Drosselklappen-Steuermoduls:

9,8 ~ 11,8 Nm (1,0 ~ 1,2 kgm)

REINIGUNG
1.

ETC-Modul entfernen.

(Siehe Motorsteuerung - "ETC-System")

2.

ETC-Modulplatte (A) offen halten.

3.

Verschmutzungen im Drosselklappengehäuse mit einem in Reinigungsmittel getränkten, weichen Tuch beseitigen.

  

Reinigungsmittel nicht direkt auf das ETC-Modul sprühen. Stattdessen ein leinenfreies Tuch mit Reinigungsmittel verwenden.

Darauf achten, dass die Ölschicht um die Welle herum nicht entfernt wird. Wird die Ölschicht entfernt, kann die Leerlaufsteuerung aufgrund der eindringenden Fremdkörper oder des massiven Austretens von Luft gestört werden.

4.

Nach dem Reinigen das ETC-Modul wieder einbauen und dann die ETC-Programmierung durchführen.

(Siehe Motorsteuerung - "ETC-System" - Einstellung)

Einbau
  

Bauteil unter Beachtung des vorgeschriebenen Anzugsdrehmoments einbauen.

Es ist zu beachten, dass das Bauteil innen beschädigt werden kann, wenn es fallen gelassen wird. Wenn das Bauteil fallen gelassen wurde, muss es vor dem Einbau überprüft werden.

Bei der Reinigung des Drosselklappengehäuses das Ventil reinigen und Kohlerückstände an der Bohrung mit einem in Reinigungsmittel getränkten Tuch entfernen.

Keinen Motorreiniger auf das Drosselklappengehäuse sprühen.

Darauf achten, dass weder Finger noch Kleidung in das Ventil gesaugt werden.

Beim Einbau des Drosselklappengehäuses darauf achten, dass keine Fremdkörper in das Drosselklappengehäuse fallen können.

Kühlsystem mit Kühlmittel befüllen.

(Siehe Motormechanik – "Kühlmittel")

1.

Der Einbau erfolgt in der umgekehrten Reihenfolge des Ausbaus.

EINSTELLUNG
Programmierverfahren für das ETC-Modul

Sicherstellen, dass nach dem Austausch oder dem Wiedereinbau des ETC-Moduls eine Neuprogrammierung durchgeführt wird.

1.

Bei eingeschalteter Zündung 1 Minute warten.

2.

Nach dem Starten den Motor 15 Minuten lang im Leerlauf laufen lassen.

3.

Bei ausgeschalteter Zündung 1 Minute warten.

4.

Motor neu starten und Leerlauf auf stabilen Lauf prüfen.

  

Wenn die Programmierung des ETC-Moduls nach dem Ersetzen oder Wiedereinbau des ETC-Moduls nicht durchgeführt wurde, leuchtet möglicherweise die MIL-Kontrollleuchte auf und es werden Fehlercodes gespeichert.

Fehlersuche

NOTLAUFREGELUNG

Pos.
Notlaufregelung
ETC-Motor
Drosselklappe hängt bei 5°
TPS
TPS 1 Fehler
ECM überprüft TPS2
TPS 2 Fehler
ECM überprüft TPS1
TPS 1,2 Fehler
Drosselklappe hängt bei 5°
APS
APS 1 Fehler
ECM überprüft APS2
APS 2 Fehler
ECM überprüft APS1
APS 1,2 Fehler
Leerlauf

  

Wenn die Drosselklappe bei 5° hängt, wird die Motordrehzahl auf weniger als 1.500 1/min und die Fahrzeuggeschwindigkeit auf max. 40 - 50 km/h (25-31 mph) begrenzt.

Ansaugkrümmerabsolutdrucksenosr (MAPS)

Technische daten

SPEZIFIKATION

deckel
[kPa (kg/cm²)]
Ausgangsspannung (V) [Vref = 5V]
32.5 (0.33, 4.71)
0,5
284 (2.90, 41.19)
4,5

Beschreibung und bedienung

Beschreibung

Der Saugrohrdrucksensor (MAPS) ist ein Drehzahl-Dichte-Sensor, der im Sammelrohr angebracht ist und den Absolutdruck des Sammelrohrs erkennt und ein zum Druck proportionales, analoges Signal an das ECM überträgt. Das ECM berechnet mit Hilfe dieses Signals das Ansaugluftvolumen und die Motordrehzahl.

Der MAPS besteht aus einem piezoelektrischen Element und einem Hybrid-IC, mit dem das Ausgangssignal vom Element verstärkt wird. Dieses Element ist eine Silikonmembran, mit welcher der druckempfindliche regelbare Widerstand des Halbleiters angepasst wird. Da auf beiden Seiten des Sensors jeweils 100% Unterdruck und Saugrohrdruck anliegen, kann der Sensor unter Verwendung der Abweichung der Silikonmembran proportional zur Druckänderung ein analoges Signal ausgeben.

Schematische darstellungen

Schaltplan
(A/T)

(M/T)

Reparaturverfahren

PRÜFUNG
1.

KDS/GDS an Diagnosesteckverbinder (DLC) anschließen.

2.

MAPS-Ausgangsspannung im Leerlauf und bei eingeschalteter Zündung messen.

deckel
[kPa (kg/cm²)]
Ausgangsspannung (V) [Vref = 5V]
32.5 (0.33, 4.71)
0,5
284 (2.90, 41.19)
4,5

Ausbau
1.

Zündung ausschalten und Minuspol (-) der Batterie abklemmen.

2.

Stecker (A) des Absolutdrucksensors (MAP) abziehen.

3.

Sensor (B) durch Lösen der Befestigungsschrauben vom Ansaugkrümmer abnehmen.

Befestigungsschraube Absolutdrucksensor:

6,4 ~ 8,3 Nm (0,65 ~ 0,85 kgm)

Einbau
  

Komponente mit dem vorgegebenen Anzugsdrehmoment festziehen.

Es ist zu beachten, dass das Bauteil innen beschädigt werden kann, wenn es fallen gelassen wird. Wurde ein Bauteil fallen gelassen, muss es vor dem Einbau auf Beschädigung geprüft werden.

Sensor in die Montagebohrung einsetzen. Darauf achten, dass der Sensor nicht beschädigt wird.

1.

Der Einbau erfolgt in der umgekehrten Reihenfolge des Ausbaus.

Fehlersuche

Signalwellenform

Ansauglufttemperatursensor (IATS)

Technische daten

SPEZIFIKATION

▶ Typ: Thermistortyp

Temperatur
Widerstand [kΩ]
°C
°F
+40
+40
40,93 ~ 48,35
-30
-22
23,43 ~ 27,34
+20
+4
13,89 ~ 16,03
-10
14
8,5 ~ 9,7
0
32
5,38 ~ 6,09
10
50
3,48 ~ 3,90
20
68
2,31 ~ 2,57
30
86
1,9 ~ 2,1
40
104
1,08 ~ 1,21
50
122
0,76 ~ 0,85
60
140
0,54 ~ 0,62
70
158
0,40 ~ 0,45
80
80
0,29 ~ 0,34
90
194
0,22 ~ 0,26
100
212
0,17 ~ 0,20
110
230
0,13 ~ 0,15
120
248
0,10 ~ 0,12
130
266
0,08 ~ 0,09

Beschreibung und bedienung

Beschreibung

Der in den Saugrohrdrucksensor integrierte Ansauglufttemperatursensor (IATS) erfasst die Ansauglufttemperatur.

Um das Ansaugluftvolumen präzise berechnen zu können, ist eine Korrektur der Lufttemperatur notwendig, da sich die Luftdichte in Abhängigkeit von der Temperatur ändert. Also verwendet das ECM nicht nur das MAPS-Signal, sondern auch das IATS-Signal. Der Thermistor dieses Sensors hat einen negativen Temperaturkoeffizienten (NTC) und sein Widerstand ist umgekehrt proportional zur Temperatur.

Schematische darstellungen

Schaltplan
(A/T)

(M/T)

Reparaturverfahren

PRÜFUNG
1.

Zündung ausschalten.

2.

IATS-Stecker abklemmen.

3.

Den Widerstand zwischen den IATS-Klemmen 3 und 4 messen.

4.

Prüfen, ob der Widerstand der Spezifikation entspricht.

Temperatur
Widerstand [kΩ]
°C
°F
+40
+40
40,93 ~ 48,35
-30
-22
23,43 ~ 27,34
+20
+4
13,89 ~ 16,03
-10
14
8,5 ~ 9,7
0
32
5,38 ~ 6,09
10
50
3,48 ~ 3,90
20
68
2,31 ~ 2,57
30
86
1,9 ~ 2,1
40
104
1,08 ~ 1,21
50
122
0,76 ~ 0,85
60
140
0,54 ~ 0,62
70
158
0,40 ~ 0,45
80
80
0,29 ~ 0,34
90
194
0,22 ~ 0,26
100
212
0,17 ~ 0,20
110
230
0,13 ~ 0,15
120
248
0,10 ~ 0,12
130
266
0,08 ~ 0,09

Ausbau
1.

Zündung ausschalten und Minuspol (-) der Batterie abklemmen.

2.

Stecker (A) des Absolutdrucksensors (MAP) abziehen.

3.

Sensor (B) durch Lösen der Befestigungsschrauben vom Ansaugkrümmer abnehmen.

Befestigungsschraube Absolutdrucksensor:

6,4 ~ 8,3 Nm (0,65 ~ 0,85 kgm)

Einbau
  

Komponente mit dem vorgegebenen Anzugsdrehmoment festziehen.

Es ist zu beachten, dass das Bauteil innen beschädigt werden kann, wenn es fallen gelassen wird. Wurde ein Bauteil fallen gelassen, muss es vor dem Einbau auf Beschädigung geprüft werden.

Sensor in die Montagebohrung einsetzen. Darauf achten, dass der Sensor nicht beschädigt wird.

1.

Der Einbau erfolgt in der umgekehrten Reihenfolge des Ausbaus.

Außentemperatursensor (ATS)

Technische daten

SPEZIFIKATION

Temperatur (°C)
WIDERSTAND (kΩ)
-40
811.1 ~ 956.8
-20
255.6 ~ 287.7
0
91.5 ~ 98.8
20
36.6 ~ 38.0
30
23.8 ~ 24.7
40
15.7 ~ 16.6
50
10.6 ~ 11.3
60
7.2 ~ 7.9
80
3.6 ~ 4.0

Beschreibung und bedienung

Beschreibung

Der Außentemperatursensor (ATS) ist am Frontmodul angebracht und misst die Außentemperatur. Das ECM empfängt nicht nur Informationen zur Ansauglufttemperatur sondern gleichzeitig auch Informationen zur Außenlufttemperatur, um die Menge der Ansaugluft, die durch den Turbolader bereitgestellt wird, präzise zu steuern. Der elektrische Widerstand des ECTS nimmt mit zunehmender Temperatur ab, und er steigt mit sinkender Temperatur. Dieser Sensor hat einen negativen Temperaturkoeffizienten (NTC), dessen Widerstand umgekehrt proportional zur Temperatur ist.

Reparaturverfahren

PRÜFUNG
1.

Zündung ausschalten.

2.

ATS-Steckverbinder abziehen.

3.

Widerstand zwischen den ATS-Klemmen 1 und 2 messen [B1/S1].

4.

Prüfen, ob der Widerstand der Spezifikation entspricht.

Temperatur (°C)
WIDERSTAND (kΩ)
-40
811.1 ~ 956.8
-20
255.6 ~ 287.7
0
91.5 ~ 98.8
20
36.6 ~ 38.0
30
23.8 ~ 24.7
40
15.7 ~ 16.6
50
10.6 ~ 11.3
60
7.2 ~ 7.9
80
3.6 ~ 4.0

Ausbau
1.

Zündung ausschalten und Massekabel (-) der Batterie abklemmen.

2.

Die vordere Stoßfängerabdeckung abnehmen.

(Siehe Karosserie - "Vorderer Stoßfänger")

3.

Stecker (A) des Außentemperatursensors abklemmen.

4.

Außenlufttemperatursensor (B) ausbauen.

Einbau
  

Es ist zu beachten, dass das Bauteil innen beschädigt werden kann, wenn es fallen gelassen wird. Wenn das Bauteil fallen gelassen wurde, muss es vor dem Einbau überprüft werden.

1.

Der Einbau erfolgt in der umgekehrten Reihenfolge des Ausbaus.

Ladedrucksensor (BPS)

Technische daten

SPEZIFIKATION

▷ Typ: Piezo-Wirkdrucksensor

deckel
[kPa (kg/cm² / psi)]
Ausgangsspannung (V) [Vref=5 V]
32.5 (0.33, 4.71)
0,5
284 (2.90, 41.19)
4,5

Beschreibung und bedienung

Beschreibung

Der Ladedrucksensor (BPS) ist an der Ladeluftkühlereinheit angebracht und misst den Druck der Druckluft im Turbolader.

Schematische darstellungen

Schaltplan
(A/T)

(M/T)

Reparaturverfahren

PRÜFUNG
1.

KDS/GDS an Diagnosesteckverbinder (DLC) anschließen.

2.

BPS-Ausgangsspannung im Leerlauf und bei eingeschalteter Zündung messen.

deckel
[kPa (kg/cm² / psi)]
Ausgangsspannung (V) [Vref=5 V]
32.5 (0.33, 4.71)
0,5
284 (2.90, 41.19)
4,5

Ausbau
1.

Zündung ausschalten und Batterieminuspol (-) abklemmen.

2.

Stecker (A) vom Ladedrucksensor abziehen.

3.

Befestigungsschrauben (B) lösen und Sensor ausbauen.

Befestigungsschrauben Ladedrucksensor :

6,9 - 10,8 Nm (0,7 - 1,1 kgm)

Einbau
  

Bauteil unter Beachtung des vorgeschriebenen Anzugsdrehmoments einbauen.

Es ist zu beachten, dass das Bauteil innen beschädigt werden kann, wenn es fallen gelassen wird. Wenn das Bauteil fallen gelassen wurde, muss es vor dem Einbau überprüft werden.

1.

Der Einbau erfolgt in der umgekehrten Reihenfolge des Ausbaus.

Kühlmitteltemperatursensor(ECTS)

Technische daten

SPEZIFIKATION

▶ Typ: Thermistortyp

Temperatur
Widerstand [kΩ]
°C
°F
+40
+40
48,14
+20
+4
14,13 - 16,83
0
32
5,79
20
68
2,31 - 2,59
40
104
1,15
60
140
0,59
80
80
0,32
100
212
0,19
110
230
0,145 ~ 0,149
120
248
0,12

Beschreibung und bedienung

Beschreibung

Der Kühlmitteltemperatursensor (ECTS) befindet sich im Kühlkanal im Zylinderkopf und dient zur Erkennung der Kühlmitteltemperatur. Der Widerstand des Thermistors im ECTS ist temperaturabhängig.

Der elektrische Widerstand des ECTS nimmt mit zunehmender Temperatur ab und steigt mit sinkender Temperatur. Die 5-V-Referenzspannung wird vom ECM über einen Widerstand an den ECTS geleitet. Der Widerstand im ECM und der Thermistor im ECTS sind in Reihe geschaltet. Wenn sich der Widerstand des Thermistors im ECTS entsprechend der Kühlmitteltemperatur ändert, ändert sich auch die Ausgangsspannung.

Bei Starten des Motors im kalten Zustand erhöht das ECM die Kraftstoffeinspritzdauer und steuert den Zündzeitpunkt entsprechend der Kühlmitteltemperatur, damit der Motor nicht Gefahr läuft auszugehen und die Laufeigenschaften verbessert werden.

Schematische darstellungen

Schaltplan
(A/T)

(M/T)

Reparaturverfahren

PRÜFUNG
1.

Zündung ausschalten.

2.

Das ECTS herausnehmen.

(Siehe "Ausbau")

3.

Nach Eintauchen des Sensor-Thermistors in das Kühlmittel den Widerstand zwischen ECTS-Klemmen 3 und 4 messen.

4.

Prüfen, ob der Widerstand der Spezifikation entspricht.

Temperatur
Widerstand [kΩ]
°C
°F
+40
+40
48,14
+20
+4
14,13 - 16,83
0
32
5,79
20
68
2,31 - 2,59
40
104
1,15
60
140
0,59
80
80
0,32
100
212
0,19
110
230
0,145 ~ 0,149
120
248
0,12

Ausbau
1.

Zündung ausschalten und Minuspol (-) der Batterie abklemmen.

2.

Luftfilter herausnehmen.

(Siehe Kapitel Motormechanik - "Luftfilter")

3.

Batterie ausbauen.

(Siehe Kapitel EE - "Batterie")

4.

Stecker des Kühlmitteltemperatursensors (A) abklemmen.

5.

Kühlmitteltemperatursensor (B) ausbauen.

Kühlmitteltemperatursensor :

29,4 ~ 39,2 Nm (3,0 ~ 4,0 kgm)

Einbau
  

Bauteil unter Beachtung des vorgeschriebenen Anzugsdrehmoments einbauen.

Es ist zu beachten, dass das Bauteil innen beschädigt werden kann, wenn es fallen gelassen wird. Wenn das Bauteil fallen gelassen wurde, muss es vor dem Einbau überprüft werden.

Kühlmittel auf O-Ring auftragen.

Sensor in die Montagebohrung einsetzen. Darauf achten, dass der Sensor nicht beschädigt wird.

1.

Der Einbau erfolgt in der umgekehrten Reihenfolge des Ausbaus.

2.

Kühlmittel auffüllen.

(Siehe Motormechanik - "Kühlmittel")

Kurbelwinkelsensor (CKPS)

Technische daten

SPEZIFIKATION

OHNE - ISG

Pos.
SPEZIFIKATION
Typ
Magnetfeldempfindlich
Spulenwiderstand (Ω)
819 ~ 1001 [20°C (68°F)]
Stift
2

Nur ISG

Pos.
SPEZIFIKATION
Typ
Halleffekt-Sensor
Luftspalt (mm)
0,5 ~ 1,5
Stift
3

Beschreibung und bedienung

Beschreibung

Der Kurbelwellenpositionssensor (CKPS) erfasst die Kurbelwellenposition und ist daher einer der wichtigsten Sensoren der Motorsteuerung. Kann kein CKPS-Signal empfangen werden, geht der Motor aus.

Dieser Sensor befindet sich im Leiterrahmen und erzeugt durch das Magnetfeld, das vom Sensor und dem Geberrad beim Drehen des Motors erzeugt wird, Wechselstrom. Das Geberrad besteht aus 58 Schlitzen und 2 fehlenden Zahnlücken bei einem Kurbelwinkel von 360 (CA). Bei vorhandenem ISG-System empfängt die ISG-Funktion zuverlässige Informationen über die Kurbelwellenposition in allen Betriebsarten. Der CKPS in der ISG-Funktion gewährleistet eine kurze Neustartzeit für den Motor sowie eine effiziente Verbrennung.

ARBEITSWEISE
[ISG]

Es gibt zwei separate Kanäle für Geschwindigkeit und Richtung.

Die Phasentrennung der beiden Kanäle liefert Informationen über die Drehrichtung.

Schematische darstellungen

Schaltplan

(A/T)

[ohne ISG]

[nur ISG]

(M/T)

[ohne ISG]

[nur ISG]

Reparaturverfahren

PRÜFUNG
1.

CKPS- und CMPS-Signalwellenform mit dem KDS/GDS prüfen.

Spezifikation:Siehe Wellenform

Ausbau
1.

Zündung ausschalten und Minuspol (-) der Batterie abklemmen.

2.

Stecker (A) des Kurbelwinkelsensors abklemmen.

3.

Untere Motorraumabdeckung abbauen.

(Siehe Kapitel Motormechanik - "Untere Motorabdeckung")

4.

Sensor (A) durch Lösen der Befestigungsschraube ausbauen.

Befestigungsschraube, Kurbelwinkelsensor:

9,8 ~ 11,8 Nm (1,0 ~ 1,2 kgm)

Einbau
  

Komponente mit dem vorgegebenen Anzugsdrehmoment festziehen.

Wurde ein Bauteil fallen gelassen, muss es vor dem Einbau auf Beschädigung geprüft werden.

O-Ring mit Öl befeuchten.

Sensor in die Montagebohrung einsetzen. Darauf achten, dass der Sensor nicht beschädigt wird.

1.

Der Einbau erfolgt in der umgekehrten Reihenfolge des Ausbaus.

Fehlersuche

WELLENFORM
[Nicht ISG-Typ]

Die Kurve oben zeigt die normalen Wellenformen von Kurbelwellenpositionssensor (CKPS) und Nockenwellenpositionssensor (CMPS) im Leerlauf. Das PCM steuert mit diesen Signalen den Einspritzvorgang und die Zündeinstellung.

Im Allgemeinen wird das CKPS-Signal verwendet, um die Kolbenstellung zu erfassen, wohingegen das CMPS-Signal dazu verwendet wird, den oberen Totpunkt des jeweiligen Zylinders zu erfassen.

[ISG]

Die Kurve oben zeigt die normalen Wellenformen von Kurbelwellenpositionssensor (CKPS) und Nockenwellenpositionssensor (CMPS) im Leerlauf.

Nockenwellensensor (CMPS)

Technische daten

NOCKENWELLENSENSOR (CMPS)

Pos.
SPEZIFIKATION
Typ
Halleffekt-Sensor
Luftspalt (mm)
0,5 ~ 1,5
Stift
3

Beschreibung und bedienung

Beschreibung

Der Nockenwellensensor (CMPS) ist ein Hall-Sensor, der die Stellung der Nockenwelle über ein Hall-Element erfasst. Der CMPS ist im Ventildeckel montiert und verwendet ein an der Nockenwelle montiertes Geberrad zum Bestimmen der Position der einzelnen Kolben, die vom CKPS nicht erfasst werden kann. Dieser Sensor verfügt über eine integrierte Schaltung mit Hall-Effekt, deren Ausgangsspannung sich ändert, wenn durch den Stromfluss ein Magnetfeld in der integrierten Schaltung erzeugt wird. Die sequenzielle Einspritzung in die einzelnen Zylinder erfolgt über ein CMPS-Signal.

Schematische darstellungen

Schaltplan
(A/T)

(M/T)

Reparaturverfahren

PRÜFUNG
1.

CMPS- und CKPS-Signalwellenform mit einem KDS/GDS prüfen.

Spezifikation:Mit "WELLENFORM" fortfahren

Ausbau
  

Nockenwellensensor NICHT bei laufendem Motor oder direkt nach dem Abstellen des Motors ausbauen, da sowohl das Teil als auch das Motoröl noch heiß sind und Verbrennungen verursachen können.

[Reihe 1 / Einlass]
1.

Zündung ausschalten und Minuspol (-) der Batterie abklemmen.

2.

Luftfilter herausnehmen.

(Siehe Kapitel Motormechanik - "Luftfilter")

3.

Stecker (A) des Nockenwellen-Stellungssensors abziehen.

4.

Den Sensor (B) durch Lösen der Befestigungsschraube entfernen.

Befestigungsschraube Nockenwellensensor:

9,8 ~ 11,8 Nm (1,0 ~ 1,2 kgm)

[Reihe 1 / Auslass]
1.

Zündung ausschalten und Minuspol (-) der Batterie abklemmen.

2.

Luftfilter herausnehmen.

(Siehe Kapitel Motormechanik - "Luftfilter")

3.

Stecker (A) des Nockenwellen-Stellungssensors abziehen.

4.

Den Sensor (B) durch Lösen der Befestigungsschraube entfernen.

Befestigungsschraube Nockenwellensensor:

9,8 ~ 11,8 Nm (1,0 ~ 1,2 kgm)

Einbau
  

Bauteil unter Beachtung des vorgeschriebenen Anzugsdrehmoments einbauen.

Es ist zu beachten, dass das Bauteil innen beschädigt werden kann, wenn es fallen gelassen wird. Wenn das Bauteil fallen gelassen wurde, muss es vor dem Einbau überprüft werden.

O-Ring mit Öl befeuchten.

Sensor in die Montagebohrung einsetzen. Darauf achten, dass der Sensor nicht beschädigt wird.

Darauf achten, dass das Sensorgehäuse und der Stecker nicht beschädigt werden.

Darauf achten, dass der O-Ringe nicht beschädigt wird.

1.

Der Einbau erfolgt in der umgekehrten Reihenfolge des Ausbaus.

Fehlersuche

WELLENFORM

Klopfsensor (KS)

Technische daten

SPEZIFIKATION

Pos.
SPEZIFIKATION
Widerstand (kΩ)
4,87
Kapazität (pF)
850 ~ 1150
Typ
Piezoelektrizität
Stift
2

Beschreibung und bedienung

Beschreibung

Klopfen ist ein Phänomen, das sich durch unerwünschte Schwingungen und Geräusche zeigt und den Motor beschädigen kann. Der Klopfsensor (KS) ist am Motorblock angebracht und erkennt das Motorklopfen.

Wenn es zu Motorklopfen kommt, wirkt die Vibration vom Zylinderblock als Druck auf das piezoelektrische Element. Wenn ein Klopfen erzeugt wird, produziert der Sensor ein Spannungssignal. Das ECM verzögert den Zeitpunkt der Zündung, wenn ein Klopfen auftritt. Wenn das Klopfen nach Verzögern des Zündzeitpunkts verschwindet, vertstellt das ECM den Zündzeitpunkt in Richtung früh. Diese sequenzielle Steuerung kann die Motorleistung, das Drehmoment und den Kraftstoffverbrauch verbessern.

Schematische darstellungen

Schaltplan
(A/T)

(M/T)

Reparaturverfahren

Ausbau
1.

Zündung ausschalten und Minuspol (-) der Batterie abklemmen.

2.

Ansaugkrümmer ausbauen.

(Siehe Motormechanik - "Saugrohr")

3.

Förderleitung entfernen.

(Siehe Kraftstoffsystem - "Förderleitung")

4.

Befestigungsschraube lösen, dann Klopfsensor (A) ausbauen.

Befestigungsschraube Klopfsensor:

18,6 ~ 23,5 Nm (1,9 ~ 2,4 kgm)

Einbau
  

Bauteil unter Beachtung des vorgeschriebenen Anzugsdrehmoments einbauen.

Es ist zu beachten, dass das Bauteil innen beschädigt werden kann, wenn es fallen gelassen wird. Wenn das Bauteil fallen gelassen wurde, muss es vor dem Einbau überprüft werden.

1.

Der Einbau erfolgt in der umgekehrten Reihenfolge des Ausbaus.

Beheizte Lambdasonde (HO2S)

Technische daten

SPEZIFIKATION

HO2S [Reihe 1/Sonde 1]

Pos.
SPEZIFIKATION
Heizungswiderstand (Ω)
2,5 ~ 4,0 [20°C]
Typ
Linear
Stift
6

HO2S (Reihe 1/Sonde 2)

Pos.
SPEZIFIKATION
Heizungswiderstand (Ω)
ca. 9,0 [20°C (68°F)]
Typ
binär
Stift
4

Beschreibung und bedienung

Beschreibung

Die beheizte Lambdasonde (HO2S) besteht aus Zirkon und Aluminiumoxid und ist vor und hinter dem Aufwärmkatalysator (MCC) montiert. Die Sensorausgangsspannung variiert je nach vorhandenem Luft/Kraftstoff-Verhältnis.

Der Sensor muss erwärmt werden, um einwandfrei zu funktionieren. Um die Temperatur zu halten, verfügt die Sonde über eine Heizung, die vom ECM über ein Tastverhältnis-Signal gesteuert wird. Wenn die Abgastemperatur unter dem angegebenen Wert liegt, erwärmt das Heizelement die Sensorspitze.

Schematische darstellungen

Schaltplan
(A/T)

(M/T)

Reparaturverfahren

PRÜFUNG
1.

Zündung ausschalten.

2.

HO2S-Stecker abklemmen.

3.

Widerstand zwischen den HO2S-Klemmen 2 und 5 messen [B1/S1].

Spezifikation: 2,4-4,0 (20°C)

4.

Den Widerstand zwischen den Lambdasonden-Klemmen 3 und 4 messen [B1/S2].

Spezifikation: ca. 9,0 [20°C (68°F)]

5.

Prüfen, ob der Widerstand der Spezifikation entspricht.

Ausbau
  

Das Spezialwerkzeug 09392-1Y100 eignet sich gut für den Ausbau der beheizten Lambdasonde.

[Reihe 1 / Sonde 1]
1.

Zündung ausschalten und Minuspol (-) der Batterie abklemmen.

2.

Kabelstecker (A) abklemmen.

3.

Beheizte Lambdasonde (B) ausbauen.

Beheizte Lambdasonde:

39,2 ~ 49,1 Nm (4,0 ~ 5,0 kgm)

[Reihe 1 / Sonde 2]
1.

Zündung ausschalten und Minuspol (-) der Batterie abklemmen.

2.

Kabelstecker (A) abklemmen.

3.

Beheizte Lambdasonde (A) ausbauen.

Beheizte Lambdasonde:

39,2 ~ 49,1 Nm (4,0 ~ 5,0 kgm)

Einbau
  

Bauteil unter Beachtung des vorgeschriebenen Anzugsdrehmoments einbauen.

Es ist zu beachten, dass das Bauteil innen beschädigt werden kann, wenn es fallen gelassen wird. Wenn das Bauteil fallen gelassen wurde, muss es vor dem Einbau überprüft werden.

KEINEN Reiniger, kein Spray oder Fett auf das Sensorelement und den Steckverbinder des Sensors auftragen, da ölige Rückstände die Funktionalität des Sensors beeinträchtigen können.

Der Sensor und die Verkabelung des Sensors können beschädigt werden, wenn diese mit dem Auslasssystem in Kontakt kommen (Abgaskrümmer, Katalysator usw.).

1.

Der Einbau erfolgt in der umgekehrten Reihenfolge des Ausbaus.

Rail-drucksensor (RPS)

Technische daten

SPEZIFIKATION

Pos.
SPEZIFIKATION
Nennspannung (V)
5
Betriebsspannung (V)
4,75 ~ 5,25
Stecker
3

deckel
Ausgangsspannung (V) [Vref=5 V]
bar
[MPa (kgf/cm²)]
0
0 (0, 0)
0,5
175
14 (142, 2031)
2,5
350
28 (286, 4061)
4,5

Beschreibung und bedienung

Beschreibung

Der Raildrucksensor (RPS) ist an der Förderleitung angebracht und misst den momentanen Kraftstoffdruck in der Förderleitung. Das in den Sensor integrierte Sensorelement (Halbleiterelement) wandelt den Druck in ein Spannungssignal, das vom ECM benutzt wird, um die Einspritzmenge und -dauer präzise zu messen. Wenn der aus dem Sensorausgangssignal berechnete Ist-Druck vom Soll-Raildruck abweicht, wird der Raildruck mit Hilfe des Raildruckregelventils angepasst.

Schematische darstellungen

Schaltplan
(A/T)

(M/T)

Reparaturverfahren

PRÜFUNG
1.

KDS/GDS an Diagnosesteckverbinder (DLC) anschließen.

2.

RPS-Ausgangsspannung im Leerlauf und bei unterschiedlichen Motordrehzahlen messen.

deckel
Ausgangsspannung (V) [Vref=5 V]
bar
[MPa (kgf/cm²)]
0
0 (0, 0)
0,5
175
14 (142, 2031)
2,5
350
28 (286, 4061)
4,5

Ausbau
1.

Restlichen Druck aus der Kraftstoffleitung ablassen.

(Siehe Kraftstoffversorgung - "Restdruck in Kraftstoffleitung ablassen").

2.

Zündung ausschalten und Minuspol (-) der Batterie abklemmen.

3.

Ansaugkrümmer ausbauen.

(Siehe Motormechanik - "Saugrohr")

4.

Kraftstoffverteilerrohr und Einspritzventil ausbauen.

(Siehe Kraftstoffsystem - "Förderleitung")

5.

Rail-Drucksensorsteckverbinder (A) und danach den Sensor von der Förderleitung abnehmen.

Raildrucksensor,

30,0 ~ 35,0 Nm (3,1 ~ 4,1 kgm)

Einbau
  

Bauteil unter Beachtung des vorgeschriebenen Anzugsdrehmoments einbauen.

Es ist zu beachten, dass das Bauteil innen beschädigt werden kann, wenn es fallen gelassen wird. Wenn das Bauteil fallen gelassen wurde, muss es vor dem Einbau überprüft werden.

1.

Der Einbau erfolgt in der umgekehrten Reihenfolge des Ausbaus.

Fehlersuche

Signalwellenform

Gaspedalsensor (APS)

Technische daten

SPEZIFIKATION

GASPEDAL
POSITION
Ausgangsspannung (V) [Vref = 5V]
APS1
APS2
im Leerlauf
0,7 ~ 0,8
0,32 - 0,42
W.O.T
3.98 - 4.22
1,93 ~ 2,17

Beschreibung und bedienung

Beschreibung

Der Gaspedalsensor (APS) ist am Gaspedalmodul angebracht und erkennt den Rotationswinkel des Gaspedals. Da es sich beim APS um einen der wichtigsten Sensoren der Motorsteuerung handelt, ist er zweifach mit separaten Strom- und Masseleitungen ausgeführt. Der zweite Sensor überwacht den ersten Sensor, und seine Ausgangsspannung ist halb so groß wie die des ersten. Wenn das Verhältnis zwischen Sensor 1 und 2 außerhalb des Toleranzbereichs ist (ca. halb so groß), erkennt das Diagnosesystem eine Störung.

Schematische darstellungen

Schaltplan
(A/T)

(M/T)

Reparaturverfahren

PRÜFUNG
1.

KDS/GDS an Diagnosesteckverbinder (DLC) anschließen.

2.

Die Zündung einschalten :

3.

Ausgangsspannung APS 1 und 2 im Leerlauf und bei vollständig geöffneter Drosselklappe prüfen.

GASPEDAL
POSITION
Ausgangsspannung (V) [Vref = 5V]
APS1
APS2
im Leerlauf
0,7 ~ 0,8
0,32 - 0,42
W.O.T
3.98 - 4.22
1,93 ~ 2,17

Ausbau
1.

Zündung ausschalten und Batterieminuspol (-) abklemmen.

2.

Stecker (A) des Gaspedalpositionsensors abklemmen.

3.

Befestigungsmuttern (B) lösen und dann Gaspedalmodul ausbauen.

Befestigungsmutter des Gaspedalmoduls:

12,7 ~ 15,7 Nm (1,3 ~ 1,6 kgm)

Befestigungsschraube des Gaspedalmoduls:

8,8 ~ 13,7 Nm (0,9 ~ 1,4 kgm)

Einbau
1.

Der Einbau erfolgt in der umgekehrten Reihenfolge des Ausbaus.

Injektor

Technische daten

SPEZIFIKATION

Pos.
SPEZIFIKATION
Spulenwiderstand (Ω)
1.5 ± 0.075 [20°C(68°F)]
Kraftstoffdruck
bar
200 ~ 267
MPa
20,0 ~ 26,7
kg/cm²
203 ~ 2722,6
Psi
2900 ~ 3872,5
Stift
2

Beschreibung und bedienung

Beschreibung

Das GDI-Einspritzventil entspricht im Wesentlichen einem normalen Einspritzventil, spritzt den Kraftstoff aber mit einem wesentlich höheren Druck direkt in den Brennraum und ist mit einer Drallscheibe ausgestattet, die dem Kraftstoff beim Austritt aus der Düse einen Drall versetzt. Dadurch kann der Kraftstoff feiner zerstäubt werden. Das ECM steuert sowohl die Zufuhrkreise (Hoch-Seite) zum Anlegen der Spannung an die Einspritzventile als auch die Massekreise (Niedrig-Seite) zum Aktivieren der Einspritzventile. Die Zufuhr für je 2 Einspritzventile erfolgt durch denselben Treibersatz. Da die Zündspulen mit den Zylindern gepaart sind (1-4 und 2-3), sind auch die Einspritzventile als Paare ausgelegt.

Schematische darstellungen

Schaltplan
(A/T)

(M/T)

Reparaturverfahren

PRÜFUNG
1.

Zündung ausschalten.

2.

Injektor-Stecker abklemmen.

3.

Den Widerstand zwischen den Einspritzventilklemmen 1 und 2 messen.

4.

Prüfen, ob der Widerstand der Spezifikation entspricht.

Spezifikation:1.5 ± 0.075 [20°C(68°F)]

Ausbau
  

Beim Ausbau der Hochdruck-Kraftstoffpumpe, der Hochdruck-Kraftstoffleitung, der Förderleitung und des Einspritzventils besteht Verletzungsgefahr durch Herausspritzen des unter hohem Druck stehenden Kraftstoffs. Deshalb nicht direkt nach dem Stoppen des Motors an den Teilen arbeiten.

1.

Restlichen Druck aus der Kraftstoffleitung ablassen.

(Siehe Kraftstoffversorgung - "Restdruck in Kraftstoffleitung ablassen").

2.

Zündung ausschalten und Minuspol (-) der Batterie abklemmen.

3.

Kraftstoffverteilerrohr und Einspritzventil ausbauen.

(Siehe Kraftstoffsystem - "Förderleitung")

4.

Steckverbinder (A) abziehen und dann das Einspritzventil (B) von der Förderleitung trennen.

Einbau

1)

Injektor-Dichtring

2)

Gummi-Unterlegscheibe

3)

Stützscheibe

4)

O-Ring

  

Einspritzventil-Befestigungsclip nicht wiederverwenden.

Bauteil unter Beachtung des vorgeschriebenen Anzugsdrehmoments einbauen.

Es ist zu beachten, dass das Bauteil innen beschädigt werden kann, wenn es fallen gelassen wird. Wenn das Bauteil fallen gelassen wurde, muss es vor dem Einbau überprüft werden.

Motoröl auf O-Ring des Einspritzventils auftragen.

Einspritzventil-O-Ring nicht wiederverwenden.

Schraube NICHT wiederverwenden.

Beim Einsetzen des Einspritzventils darf die Spitze nicht beschädigt werden.

Stützscheibe nicht wieder verwenden.

Gummi-Unterlegscheibe des Injektors nicht wieder verwenden.

Beim Ersetzen der Gummiunterlegscheibe muss die Stahlplatte (A) zum Zylinder-Einbauteil und die Gummiplatte (B) zum Einspritzventil-Karosserieteil zeigen.

Dichtring nicht wieder verwenden.

1.

Der Einbau erfolgt in der umgekehrten Reihenfolge des Ausbaus.

AUS- UND EINBAU

Der Einspritzventil-Dichtring muss nach dem Ausbau des Einspritzventils durch einen neuen ersetzt werden, um Undichtigkeiten zu vermeiden.

1.

Dichtring (A) mit einem Drahtschneider entfernen.

  

Dichtring zusammendrücken, vorsichtig herausziehen und in eine kleine Schleife legen, dann durchschneiden.

Darauf achten, dass die Oberfläche der Ventilhülse nicht mit dem Schraubenschlüssel beschädigt wird.

2.

Vor der Montage des Dichtrings muss die Nut mit einem sauberen Tuch gereinigt werden.

Mit einer Messing-Drahtbürste alle Dichtmittelreste von der Einspritzventildichtfläche entfernen.

  

Die Flächen des neuen Dichtrings müssen sauber und fettfrei sein.

3.

Place the seal installing guide (B) (SST No.: 09353-2B000) on the tip of the injector without damaging the injector tip (A).

Dichtring (C) mit Daumen und Zeigefinger über das konische Montagewerkzeug drücken, bis es in die Nut springt.

Die komplette Montage darf nicht länger als 2 bis 3 Sekunden dauern.

4.

To size the sealing ring, the injector is first introduced to the sizing tool (A) (SST No.: 09353-2B000) and then pressed and rotated 180° at the same time into the sizing tool.

5.

Einspritzventil aus dem Werkzeug herausziehen, indem es in entgegengesetzter Richtung wieder herausgedreht wird.

  

Sicherstellen, dass der Dichtring während der Montage in das Einspritzventil nicht beschädigt oder am Umfang zerkratzt wurde.

Dichtring nicht wieder verwenden.

Der Dichtring muss komplett frei von Fett und Öl sein.

6.

Einbau des Dichtrings (A) prüfen.

Fehlersuche

Signalwellenform

Die drei folgenden Wellenformen wurden von den Einspritzventilen Nr. 1 und Nr. 4 genommen. Die obere Wellenform stammt von der High-Seite (Zufuhrseite) der Einspritzventile Nr. 1 und Nr. 4, die mittlere Wellenform stammt von der Low-Seite (Masseseite) des Einspritzventils Nr. 1 und die untere Wellenform stammt von der Low-Seite des Einspritzventils Nr. 4.

Die mittlere Wellenform ist mit der oberen Wellenform identisch, da der Stromkreis nicht auf Masse geschaltet ist. Da somit kein Strom fließt, ist das Einspritzventil Nr. 1 nicht aktiviert und kein Kraftstoff wird eingespritzt.

In der unteren Wellenform ist der Stromkreis auf Masse geschaltet, und es findet ein Spannungsabfall am Einspritzventil Nr. 4 statt. Da nun Strom fließt, ist das Einspritzventil Nr. 4 aktiviert und Kraftstoff wird eingespritzt.

Spülmagnetventil (PCSV)

Technische daten

SPEZIFIKATION

Pos.
SPEZIFIKATION
Spulenwiderstand (Ω)
18,5 - 22,5 [23°C]
Stift
2

Beschreibung und bedienung

Beschreibung

Das Regenerierventil (PCSV) steuert den Durchlauf zwischen Aktivkohlebehälter und Saugrohr. Dieses Magnetventil ist offen, wenn das ECM die Ventilsteuerleitung an Masse legt. Bei offenem Durchgang (PCSV EIN) werden die im Behälter vorhandenen Kraftstoffdämpfe zum Ansaugkrümmer weitergeleitet.

Schematische darstellungen

Schaltplan
(A/T)

(M/T)

Reparaturverfahren

PRÜFUNG
1.

Zündung ausschalten.

2.

PCSV-Stecker abklemmen.

3.

Den Widerstand zwischen den PCSV-Klemmen 1 und 2 messen.

4.

Prüfen, ob der Widerstand der Spezifikation entspricht.

Spezifikation:18,5 - 22,5 [23°C]

Ausbau
1.

Zündung ausschalten und Minuspol (-) der Batterie abklemmen.

2.

Luftfilter herausnehmen.

(Siehe Kapitel Motormechanik - "Luftfilter")

3.

Stecker (A) des Regenerierventils abziehen.

4.

Dampfschläuche (B) vom Regenerierventil abnehmen.

5.

Befestigungsschraube lösen, dann PCSV (C) entfernen.

Befestigungsschraube Regenerierventilhalter:

9,8 ~ 11,8 Nm (1,0 ~ 1,2 kgm)

Einbau
  

Bauteil unter Beachtung des vorgeschriebenen Anzugsdrehmoments einbauen.

Es ist zu beachten, dass das Bauteil innen beschädigt werden kann, wenn es fallen gelassen wird. Wenn das Bauteil fallen gelassen wurde, muss es vor dem Einbau überprüft werden.

Darauf achten, dass das Ventil nicht mit Fremdkörpern in Berührung kommt.

1.

Der Einbau erfolgt in der umgekehrten Reihenfolge des Ausbaus.

CVVT-Ölregelventil (OCV)

Technische daten

SPEZIFIKATION

Pos.
SPEZIFIKATION
Spulenwiderstand (Ω)
6,9 ~ 7,9 [20 °C]
Steuerstrom (mA)
100 ~ 1000
Nennspannung (V)
12
Isolationswiderstand (mΩ)
50 [DC 500 V/1 Min]
Stift
2

Beschreibung und bedienung

Beschreibung

Die stufenlos verstellbare Ventilsteuerung (CVVT) verstellt die Ventilsteuerung von Einlass- und Auslassventil in Richtung 'früh' oder 'spät' gemäß dem ECM-Steuersignal, das anhand von Motordrehzahl und -last berechnet wird.

Bei der variablen Ventilsteuerung (CVVT) können durch Veränderung der Ventilüberschneidung der Kraftstoffverbrauch gesenkt und der Ausstoß von schädlichen Gasen (NOx, HC) reduziert werden. Außerdem wird die Motorleistung durch eine Verringerung der Pumpenverluste, den internen AGR-Effekt, eine Verbesserung der Verbrennungsstabilität, eine Verbesserung des volumetrischen Wirkungsgrads und eine Erhöhung der Expansionsarbeit gesteigert.

Dieses System besteht aus

-CVVT-Olregelventil (OCV), das den Nocken-Zeiger mit Ol versorgt oder das gema? dem Steuersignal vom PWM (Impulsbreitenmodulation) Motorol aus dem Nocken-Zeiger herauslaufen lasst ECM.

- Nockenphaser, der die Nockenphase durch die vom Motoröl erzeugte Hydraulikkraft variiert.

Das Motoröl, das durch das CVVT-Ölregelventil fließt, verstellt die Nockenwelle in Richtung (Einlass-In Richtung früh verstellen/Auslass-In Richtung spät verstellen) oder in entgegengesetzte Richtung (Einlass-In Richtung spät verstellen/Auslass-In Richtung früh verstellen) der Motordrehung, indem der Rotor gedreht wird, der an die Nockenwelle im Phasenwandler angeschlossen ist.

Schematische darstellungen

Schaltplan
(A/T)

(M/T)

Reparaturverfahren

PRÜFUNG
1.

Zündung ausschalten.

2.

OCV-Stecker abklemmen.

3.

Den Widerstand zwischen den OCV-Klemmen 1 und 2 messen.

4.

Prüfen, ob der Widerstand der Spezifikation entspricht.

Spezifikation: 6,9 ~ 7,9 [20 °C]

Ausbau
1.

Zündung ausschalten und Minuspol (-) der Batterie abklemmen.

2.

OVVT-Kabelstecker (A) des Ölregelventil abklemmen.

3.

Das Ventil durch Lösen der Befestigungsschraube (B) entfernen.

Befestigungsschraube des CVVT-Ölsteuerventils:

9,8 ~ 11,8 Nm (1,0 ~ 1,2 kgm)

[Reihe 1 / Einlass]

[Reihe 1 / Auslass]

Einbau
  

Bauteil unter Beachtung des vorgeschriebenen Anzugsdrehmoments einbauen.

Es ist zu beachten, dass das Bauteil innen beschädigt werden kann, wenn es fallen gelassen wird. Wenn das Bauteil fallen gelassen wurde, muss es vor dem Einbau überprüft werden.

Motoröl auf O-Ring des Einspritzventils auftragen.

1.

Der Einbau erfolgt in der umgekehrten Reihenfolge des Ausbaus.

Elektrischer Bypassventil-Stellantrieb (EWGA)

Technische daten

SPEZIFIKATION
MOTOR

Pos.
SPEZIFIKATION
Max. Strom (A)
6
Spulenwiderstand (Ω)
2,4 ± 0,36
Versorgungsspannung (V)
13,5
Versorgungsspannungsbereich (V)
9 - 16
Betriebsfrequenz (KHz)
0,9 ~ 1,1

Sensor

Pos.
SPEZIFIKATION
Versorgungsspannung (V)
4 ~ 6

Beschreibung und bedienung

Beschreibung

Der elektrische WGT-Stellantrieb ist am Turbolader montiert. Er betätigt den Flügel im Bypass-Turbolader (WGT) und reguliert die Menge der komprimierten Luft über das PWM-Signal des ECM. Dieser Stellantrieb besteht aus einem Gleichstrommotor, der den Flügel verstellt, einem 2-stufigen Getriebe, das das Drehmoment des Gleichstrommotors erhöht, einem Positionssensor, der den Flügelstatus erfasst und einem elektrischen Steuergerät, das den Gleichstrommotor antreibt.

Schematische darstellungen

Schaltplan
(A/T)

(M/T)

Reparaturverfahren

Ausbau
1.

Turbolader ausbauen.

(Siehe Motormechanik - "Turbolader-Krümmermodul")

2.

Wellengestänge (A) durch Entfernen des C-Rings (B) abtrennen.

3.

Elektrischen Bypass-Stellantrieb durch Lösen der Schrauben (C) entfernen.

Befestigungsschraube des elektrischen Bypass-Stellantriebs (EWGA):

6,0 ~ 8,0 Nm (0,6 ~ 0,8 kgm)

Einbau
  

Bauteil unter Beachtung des vorgeschriebenen Anzugsdrehmoments einbauen.

Es ist zu beachten, dass das Bauteil innen beschädigt werden kann, wenn es fallen gelassen wird. Wenn das Bauteil fallen gelassen wurde, muss es vor dem Einbau überprüft werden.

1.

Der Einbau erfolgt in der umgekehrten Reihenfolge des Ausbaus.

RCV-Steuermagnetventil

Technische daten

SPEZIFIKATION

Pos.
SPEZIFIKATION
Spulenwiderstand [Ω]
28,3 ~ 31,1 [20°C]
Stift
2

Beschreibung und bedienung

Beschreibung

Das RCV (Recirculation Valve)-Steuermagnetventil steuert das RCV-Stellglied an, das den Bypasskanal des Turboladerkompressors regelt.

Wenn die Drosselklappe bei laufendem Motor geschlossen wird [Tip-out], kommt es zu einem Stoßgeräusch des Turbinenrades aufgrund des schnellen Anstiegs des Ladedrucks. Um das Auftreten dieses Phänomens zu vermeiden, begrenzt das ECM den entsprechenden Ladedruck durch Öffnen des Bypasskanals.

Schematische darstellungen

Schaltplan
(A/T)

(M/T)

Reparaturverfahren

PRÜFUNG
1.

Zündung ausschalten.

2.

RCV-Steckverbinder abziehen.

3.

Widerstand zwischen Klemme 1 und 2 des RCV messen.

4.

Prüfen, ob der Widerstand der Spezifikation entspricht.

Spezifikation: 28,3-31,1 [20°C(68°F)]

Ausbau
1.

Zündung ausschalten und Minuspol (-) der Batterie abklemmen.

2.

RCV-Steuermagnetventilsteckverbinder (A) und die Dampfchläuche (B) trennen.

3.

Befestigungsschraube (C) lösen und RCV-Steuermagnetventil (D) ausbauen.

Befestigungsschraube RCV-Steuermagnetventilhalterung:

9,8 ~ 11,8 Nm (1,0 ~ 1,2 kgm)

Einbau
  

Bauteil unter Beachtung des vorgeschriebenen Anzugsdrehmoments einbauen.

Es ist zu beachten, dass das Bauteil innen beschädigt werden kann, wenn es fallen gelassen wird. Wenn das Bauteil fallen gelassen wurde, muss es vor dem Einbau überprüft werden.

1.

Der Einbau erfolgt in der umgekehrten Reihenfolge des Ausbaus.

Kraftstoffdruckregelventil (FPCV)

Technische daten

SPEZIFIKATION

Pos.
SPEZIFIKATION
Spulenwiderstand (Ω)
0,54 [20 °C]
Stift
2
Spitzenstrom (A)
5,3
Haltestrom (A)
2,68
Hochdruck-Kraftstoffdruck
bar
20 ~ 200
MPa
2 ~ 20
kg/cm²
20,4 ~ 203,9
Psi
290,1 ~ 2900,8

Beschreibung und bedienung

Beschreibung

Das Kraftstoff-Druckreglerventil ist in der Hochdruckpumpe eingebaut und steuert den Kraftstofffluss in die Einspritzventile basierend auf dem Signal, das das ECM aufgrund unterschiedlicher Motorzustände berechnet hat.

Schematische darstellungen

Schaltplan
(A/T)

(M/T)

Reparaturverfahren

PRÜFUNG
1.

Zündung ausschalten und Minuspol (-) der Batterie abklemmen.

2.

Steckverbinder des Kraftstoff-Druckregelventils abklemmen.

3.

Spannung an Klemme 1 und 2 des Kraftstoffdruckregelventils messen.

4.

Prüfen, ob der Widerstand der Spezifikation entspricht.

Spezifikation:0,54 Ω (20°C)

Ausbau
  

Das Kraftstoffdruckregelventil kann nicht einzeln ersetzt werden; es muss zusammen mit der Hochdruck-Kraftstoffpumpe ersetzt werden.

(Siehe Kraftstoffsystem - "Hochdruck-Kraftstoffpumpe")

Einbau
  

Das Kraftstoffdruckregelventil kann nicht einzeln ersetzt werden; es muss zusammen mit der Hochdruck-Kraftstoffpumpe ersetzt werden.

(Siehe Kraftstoffsystem - "Hochdruck-Kraftstoffpumpe")

Fehlersuche

Signalwellenform

Beschreibung und bedienung Beschreibung Die stufenlos verstellbare Ventilsteuerung (CVVT) verstellt die Ventilsteuerung von Einlass- und Auslassventil in Richtung 'früh' oder 'spät' gemäß dem ECM-Steuersignal, das anhand von Motordrehzahl und -last berechnet wird.

Bauteile und bauteile-Übersicht EINBAULAGE DER KOMPONENTEN 1. Batteriesensor 2. Bremskraftverstärker-Unterdrucksensor (BBVPS) 3.

Weitere Informationen:

Kia Picanto (JA) Reparaturanleitung: Multifunktionsschalter

Technische daten Technische Daten Bauteil Technische Daten Nennspannung Gleichstrom 12 V Betriebstemperaturbereich -30 - 80 °C Nennbelastung WASCHANLAGE Waschanlage: 6A (Motorlast) Bauteile und b

Kia Picanto (JA) Reparaturanleitung: Fensterheber

Bauteile und bauteile-Übersicht BAUTEILE-ÜBERSICHT 1. Fensterheberschalter (Fahrerseite) 2. Fensterheberschalter (Beifahrerseite) 3 Fensterheberschalter hinten 4. Fensterhebermotor vorn 5. Fensterhebermotor hinten Beschreibung und bedienung Sicherheitsfunktion des elektris

Kategorien

 
Copyright © 2025 www.picantode.com - 0.0231